Обоснование средств механизации возделывания кормовой свеклы в СПК Орловский с разработкой зубового рыхлителяРефераты >> Ботаника и сельское хоз-во >> Обоснование средств механизации возделывания кормовой свеклы в СПК Орловский с разработкой зубового рыхлителя
В полевых условиях норма высева определяется путем прокручивания опорно-приводных колес сеялок. Зная диаметр опорно-приводного колеса, определяют примерную длину высеваемого рядка. Например, диаметр опорно-приводного колеса сеялок типа ССТ и СО-4,2 равен 50 см, следовательно, при одном обороте колеса будет засеяно 1,5 м рядка. Подсчитав общее количество семян по каждому семявысевающему аппарату в отдельности и разделив их на 1,5, устанавливают, на какую норму высева настроена сеялка. Более точно норма высева устанавливается по фактическому расходу
Для определения количество семян на определенную площадь посева. Необходимо знать площадь засеянного поля и массу 1000 семян.
3.3.5 Довсходовая обработка посевов
Довсходовая обработка посевов свеклы проводится на 4…6-й день после посева для поддержания почвы в рыхлом и чистом от сорняков состоянии. Довсходовая обработка способствует снижению засоренности плантации и является одним из приемов для предотвращения почвенной корки. В случае наступления холодной погоды, задерживающей появление всходов, довсходовую обработку повторяют. Обработки надо проводить с таким расчетом, чтобы сорняки находились в фазе «белых ниточек».
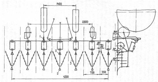
На довсходовой обработке плантации агрегат перемещается по следу, оставленному сеялкой. Для этого пользуются визиром, который установили на тракторе во время предпосевной обработки почвы. Визир и след, оставленный при посеве, позволяют механизатору быстро находить щели для щелевателей-направителей 1 (рис.3.9).
![]() |
Рисунок 3.9 - Схема расстановки рабочих органов агрегата на довсходовой обработке посевов.
Каждая секция культиватора оснащается одним зубовым рыхлителем 3, установленным по направлению движения агрегата вершиной угла назад.
Рыхлитель закрепляется на двух стойках рыхлительных лап 2, установленных тыльной стороной вперед по направлению движения агрегата. При этом крайние зубья рыхлителя максимально приближены к опорному колесу культиватора и, имея минимальные поперечные отклонения, могут обрабатывать посевы с малыми защитными зонами - 4 .6 см. Зубья, идущие около рядков, имеют заостренные на конус рабочие концы, которые устанавливают на глубину, равную глубине заделки семян, благодаря чему они более аккуратно рыхлят почву в зоне рядка. Средние зубья рыхлителя со срезанным под углом рабочим концом рыхлят междурядье на глубину 4…7 см. Зубья рыхлителя, находящиеся в центральной части междурядья, выглубляют для прохождения крупных почвенных комков, камней и растительных остатков, которые отводятся зубьями и планками рыхлителя от рядков в центр междурядья.
3.3.6 Ранний уход за посевами
Ранний уход за посевами начинается с фазы развитой "вилочки' и заканчивается в фазе трех-четырех пар листьев. От своевременного и качественного проведения обработок междурядий в этот период зависит величина урожая и степень снижения затрат ручного труда на прополке сорняков и прорывке.
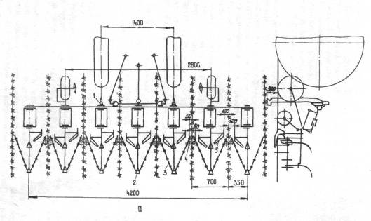
Для первой междурядной обработки оснащение культиватора рабочими органами и приспособлениями такое же, как и на довсходовой обработке, только в передней части грядилей секции, в поперечных держателях, закрепляются по две односторонние лапы 5 (рис.3.10а) на глубину обработки 3 .4 см. При такой расстановке рабочих органов подрезанный пласт почвы вычесывается зубьями рыхлителя, что резко снижает приживаемость сорняков. Шелеватели-направители 1 позволяют проводить обработку с минимальными защитными зонами - 5 .6 см, а защитные щитки предохраняют всходы от приваливания почвой крупными комками и камнями.
При малой засоренности полей на агрегате вместо односторонних лап можно устанавливать стрельчатые лапы 6 (рис. 3.10б).
Для ускорения роста и развития молодых всходов свеклы междурядную обработку плантации сочетают с одновременной подкормкой растений аммиачной селитрой. Удобрение, нормой до 2 ц на гектар, вносится через раструбы 4 тукопроводов прямо на поверхность почвы в зоне рядков. При этом одна часть селитры приваливается взрыхленной почвой, а другая - растворяется в течение одних суток воздушной и почвенной влагой. При таком способе внесения азотной подкормки ожогов и повреждений листьев свеклы не отмечено, а развитие растений в рост ускоряется.
Через 6 .7 дней после первой междурядной обработки проводится вторая, тоже с одновременной подкормкой аммиачной селитрой. Норма внесения селитры устанавливается агрохимслужбой хозяйства.
В период раннего ухода за посевами нужно устанавливать наблюдение за появлением свекличной блошки и в случае ее обнаружения, необходимо обработать посевы с целью уничтожения этого вредителя. Своевременно должны уничтожаться и другие вредители, например, минирующая муха.
3.3.7 Уход за развитыми растениями
При обработке развитых растений, имеющих более четырех пар листьев, ставится задача поддержания плантации в рыхлом и чистом от сорняков состоянии. В это время начинается интенсивный рост корнеплода.
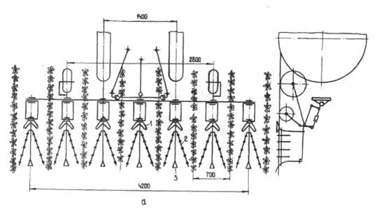
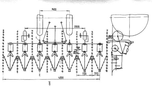
Зубовый рыхлитель в этот период обработки растений устанавливается на секции культиватора по направлению движения агрегата вершиной угла раствора боковых планок вперед (рис.3.11.а). В этом случае одновременно с рыхлением и вычесыванием сорняков зубья рыхлителя и опущенные в нижнее положение на поверхность почвы боковые планки рыхлителя выравнивают поверхность междурядья, подокучивают растения взрыхленной почвой и приваливают почвой всходы сорняков. Качество подокучивания растений зависит от мастерства вождения агрегата механизатором, скорости движения агрегата и его настройки. Междурядная обработка должна проводиться с большей защитной зоной - до 15 см, с одновременной подкормкой растений минеральными удобрениями. Минеральные удобрения вносят в почву при помощи подкормочных ножей 5 (рис.3.11б), которые устанавливают впереди зубового рыхлителя 2 и закрепляют на поперечных держателях секции культиватора.
В связи с тем, что защитная зона рядка увеличивается, отпадает необходимость применения щелевателей-направителей.
Завершающей операцией на плантации является окучивание, растений, выполняемое лапами-отвальчиками или окучивающими корпусами, а при их отсутствии - зубовыми рыхлителями.
![]() |
Рисунок 3.10 - Схема расстановки рабочих органов агрегата на первых обработках всходов кормовой свеклы при большой (а) и малой (б) засоренности полей сорняками.
![]() |
1 - стрельчатая лапа, 2 - рыхлитель зубовый, 3 - рыхлительная лапа-стабилизатор, 4 - нерабочая рыхлительная лапа, 5 - подкормочный нож



