Депарафинизация нефтяного сырья
Полученное после регенерации растворителя депарафинированное масло VII поступает на доочистку, а твердые углеводороды VIII (гач в случае переработки дистиллятного и петролатум - остаточного сырья) - на дальнейшую переработку для производства парафина и церезина. Регенерированный растворитель возвращается на смешение с сырьем, промывку осадка и в небольшом количестве - в шнековое устройство. В зависимости от фракционного и углеводородного состава сырья растворитель можно подавать на смешение с сырьем как единовременно, так и порциями в определенные точки по ходу охлаждения сырья.
Принципиальные схемы холодильного отделения.
На большинстве установок депарафинизации и обезмасливания в качестве хладоагента применяют аммиак, а в последнее время — пропан, циркулирующий по замкнутой системе холодильной установки. Принципиальная схема холодильного отделения с использованием аммиака приведена на рис. Пары аммиака I, выходящего из кристаллизатора 1 (испарительная система), через аккумулятор 2 поступают в отделитель жидкости 3 (попадание жидкости в цилиндры компрессора может вывести его из строя), а затем - на I ступень сжатия двухступенчатого компрессора 8 и под давлением 0,25—0,3 МПа нагнетаются в промежуточный сосуд 6, в котором они доохлаждаются за счет испарения жидкого аммиака II, подаваемого из рабочего ресивера 5. Из промежуточного сосуда 6 пары аммиака поступают в цилиндр высокого давления соответствующего компрессора, где сжимаются до давления конденсации (1—1,2 МПа). После этого через маслоотделитель 7 пары вводятся в вертикальные кожухотрубчатые водяные конденсаторы-холодильники 4. Сконденсировавшийся аммиак II стекает в рабочий ресивер 5, откуда поступает в змеевик промежуточного сосуда 6, где переохлаждается от 34—36 °С (температура конденсации) до 0—5°С за счет испарения аммиака, содержащегося в сосуде. Переохлажденный аммиак поступает в аккумулятор 2, а затем в кристаллизатор 1, где за счет его испарения происходит охлаждение суспензии твердых углеводородов в растворе масла. Жидкий аммиак подается из промежуточного сосуда 6 в аккумулятор 2 через клапан, связанный с регулятором уровня. Температура охлаждаемой смеси на выходе из кристаллизатора регулируется при помощи клапана на линии отсоса паров аммиака из аккумулятора.
Если необходимо увеличить производительность и снизить температуру на линии паров, направляемых на компрессию, то устанавливают дополнительный компрессор. При давлении на приеме 30 кПа и на выходе 90 кПа можно снизить температуру паров аммиака до -57°С. Для обеспечения нормальной работы любой аммиачной холодильной установки необходимо герметизировать сальники компрессора и всасывающих магистралей, чтобы воздух не попадал в систему. Все холодные части холодильной установки покрывают пробковой изоляцией.
Принципиальная схема холодильного отделения с использованием жидкого пропана дана на рис, 8. Пары пропана II из аккумулятора 4 через отделитель жидкости 2 поступают на прием I ступени четырехступенчатого турбокомпрессора 3, с выхода которого направляются в конденсатор-холодильник 6, где конденсируются, после чего жидкий пропан стекает в приемник 7. Оттуда жидкий пропан поступает в трубное пространство промежуточного сосуда 8, где охлаждается за счет испарения пропана, подаваемого в межтрубное пространство и отсасываемого II (приемной ступенью турбокомпрессора. Часть жидкого пропана, минуя промежуточный сосуд, подается в змеевик отделителя жидкости 2, где охлаждается и далее смешивается с потоком жидкого пропана I, охлажденного в промежуточном сосуде и направляемого в кристаллизатор 5. Из нижней части отделителя жидкости 2 пропан стекает в дренажную емкость 1, откуда периодически выдавливается в приемник 7 и возвращается в систему.
При замене аммиачного охлаждения на пропановое к установке предъявляются более высокие требования по соблюдению правил техники безопасности, которые обусловлены низкими пределами взрываемости пропана, отсутствием характерного запаха и возможностью скопления его в низких местах территории установки. Даже незначительное нарушение герметичности системы может вызывать сильное переохлаждение участка трубопровода (до - 40°С) и, как следствие, его разрушение.
На установках глубокой (низкотемпературной) депарафинизации, чтобы охладить растворы до минус 60 - минус 62 °С, температура хладоагента в кристаллизаторах должна быть минус 62 - минус 65 °С. Для этого при использовании аммиака требуется значительный вакуум (температура кипения аммиака при атмосферном давлении равна -33,4 °С, при 17,3 кПа около - 70 °С, а при -77,3°С аммиак кристаллизуется). Поэтому при глубокой депарафинизации конечное охлаждение проводят в этановых кристаллизаторах, выполненных из легированной стали.
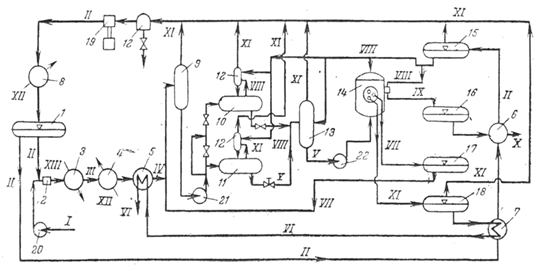
4. Принципиальная технологическая схема установки депарафинизации в растворе пропана
При депарафинизации в растворе сжиженного пропана существуют два варианта охлаждения раствора сырья: с хладоагентом, обычно используемым в последней стадии охлаждения аммиаком и за счет испарения из раствора самого пропана, которое осуществляется в вертикальных или горизонтальных аппаратах, действующих попеременно. Скорость охлаждения растворов в них регулируется скоростью снижения давления. Следовательно, в данных аппаратах испарение пропана зависит от отсоса его паров, для чего на установках этого типа предусмотрены компрессоры. Необходимую кратность пропана к сырью поддерживают, непрерывно добавляя пропан по мере его испарения или добавляя охлажденный пропан в конечной стадии охлаждения.
Рис. Принципиальная технологическая схема установки депарафинизации в растворе пропана:
1-сборник жидкого пропана; 2- смеситель; 3- паровой подогреватель; 4, 8- холодильники; 5-7 - теплообменники; 9- промежуточная емкость для раствора сырья; 10, 11 - пропановые кристаллизаторы самоохлаждення периодического действия, работающие попеременно; 12-каплеотоойникн; 13 - приемник суспензии петролатума; 14-барабанный фильтр, работающий под давлением; 15-ёмкость для охлажденного пропана; 16- приемник суспензии петролатума; 17-приемник пропана от промывки осадка на фильтрах; 15-приемник раствора депарафинированного масла; 19-компрессор; 20-22- насосы.
Линии: I -сырье; II -пропан; III-раствор сырья; IV-охлажденный раствор сырья; V-суспензия петролатума; VI-раствор депарафинированного масла на регенерацию растворителя; VII — раствор от промывки осадка на фильтрах; VIII- охлажденный пропан на разбавление лепешки петролатума и на промывку лепешки на фильтрах, на разбавление охлажденного раствора, на добавку к сырьевому раствору для компенсации убыли его при самоохлаждении; IX -суспензия петролатума после фильтра; X- раствор петролатума на регенерацию растворителя; XI- пары пропана на компрессию; XII- вода; XIII-водяной пар.
