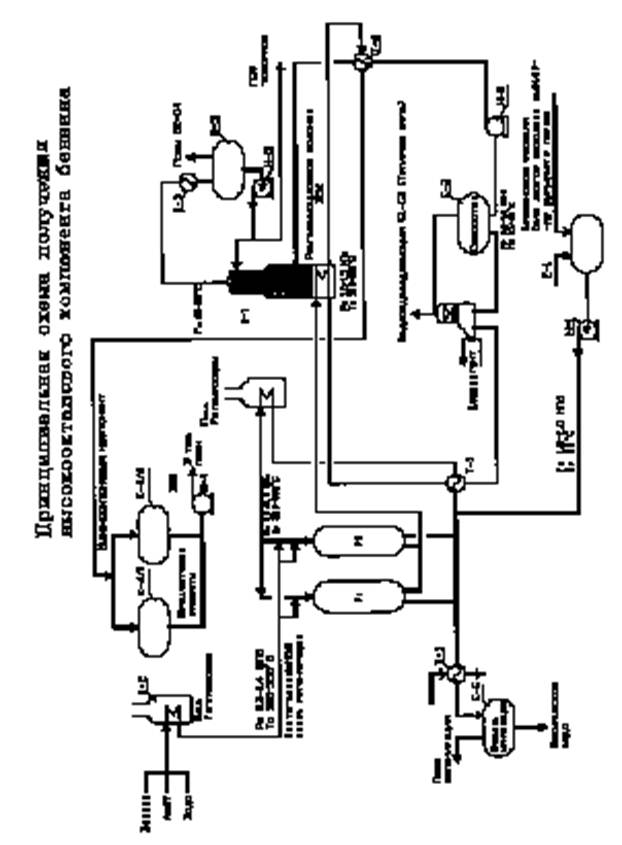
Принципиальная технологическая схема получения высокооктанового бензина
Материальный баланс
Предварительный материальный баланс получения ВОК при переработке
100 тыс. тонн в год БГС приведен ниже
Параметры процесса: Р=1,0 МПа, T=4400С, WHSV=20 час; OYH=87,0
|
Выход продукции |
% вес |
тн/год | |
|
Фракция С1-С4, Н2 |
2,5 |
2500 | |
|
Фракция С3-С4 |
25,0 |
25000 | |
|
Фракция С5+ |
72,0 |
72000 | |
|
Фракция >2000С+ кокс + потери |
0,5 |
500 | |
|
Итого: |
100,0 |
100000 |
Материальный баланс получения Аи-92 (ЕВРО-4).
В качестве добавки при компаундировании фр.С5+ (А-87) рекомендуется высокооктановая универсальная добавка, выпускаемая по ТУ-0257-004-57915954-2007 научно-производственной фирмой «Минима».
Рецептура и материальный баланс узла компаундирования приведены ниже
|
Компонент |
% об |
м3 |
Р150С кг/м3 |
кг |
% вес |
Аи-93,5 |
|
А-87 |
91,5 |
64,05 |
725,3 |
46436 |
90,2 |
Р150С=735,5 |
|
УВД |
8,5 |
5,95 |
848,2 |
5047 |
9,8 | |
|
Итого |
100,0 |
70,0 |
51483 |
Производство бензина Аи-93 (EVRO-4) в год составит:
79822 тн
Ориентировочные капиталовложения в установку «Аэроформинг» мощностью 100 тыс. тонн в год по исходному сырью
Капиталовложения ориентировочно по аналогии с процессом «Цеоформинг», с поправкой на мощность и повышающие коэффициенты на конец 2007 года приняты - 595000 тыс.руб.
Основные технико-экономические показатели получения Аи-92 ЕВРО-4
Исходные данные:
1. Предполагается переработка 100 тыс. тонн в год БГС.
2. За основу берется усредненный материальный баланс выхода ВОК и его компаундирование с октаноповышающей добавкой по ТУ 0257-004-57915954-2007.
3. Газообразная фракция С1-С2, Н2 полностью используется для получения тепла, необходимого для процесса.
4. Пропан-пропиленовая фракция (С3-С4) выпускается как товарный продукт.
5. Цена исходного продукта БГС по состоянию на декабрь 2007 года принимается 12600 руб/тн с учетом НДС и акциза.
6. Затраты на процесс (процессинг) ориентировочно по аналогичным процессам «риформинга», приняты 700 руб/тн перерабатываемого сырья.
7. Стоимость УВД принята с учетом транспортировки и НДС - по факту 32500 руб/тн по состоянию на декабрь 2007 г.
Годовой объем производства Аи-93,5=
=79822 тн, где 0,902 - доля А-87 в бензине Аи-93,5
1. Оптовая стоимость Аи-92 (декабрь 2007 г.) в С.Петербурге равна 20300 руб/тн ≈15 руб/л (стоимость на заправке - 21,9 руб/л);
2. В качестве товарной продукции на установке получают:СПБТ-25000 тн и бензин Аи-92(93) - 79822 тн.
