Синтез и анализ ХТС в производстве бензина
Прямая гонка относится к процессам переработки нефти физическими методами – ее проводят в условиях, предотвращающих разложение углеводородов. Для понижения температуры кипения дистиллятов применяют вакуум, а в некоторых случаях вводят острый водяной нар. Благодаря этому состав дистиллятов прямой гонки соответствует составу исходной нефти.
При таком способе переработки получаемое количество легких дистиллятов невелико. Так, бензинового дистиллята при прямой гонке получается всего 5 – 20% от количества исходной нефти.
Для увеличения выхода бензина и других светлых продуктов дистилляты прямой гонки и мазут подвергают вторичной переработке с частичным разложением (деструкцией) углеводородов. Благодаря применению деструктивной переработки нефтяного сырья (крекинг, пиролиз и др.) стало возможным резко увеличить выход легких дистиллятов из нефтей самых различных месторождений. В 1909 г., когда единственным способом переработки нефти являлась прямая гонка, из 100 л перерабатываемой нефти получали в среднем 11 л бензина, В настоящее время известны способы деструктивной переработки, позволяющие увеличить выход бензина до 60 – 70% и более от количества перерабатываемого сырья.
В противоположность дистиллятам прямой гонки, продукты деструктивной переработки отличаются по составу от исходной нефти. Они содержат значительные количества непредельных углеводородов (олефинов, диенов) и больше ароматических углеводородов. Непредельные и ароматические углеводороды представляют наибольшую ценность как сырье для синтезов.
Различные процессы деструктивной переработки нефтяного сырья можно разделить на две основные группы:
1) процессы, протекающие без катализаторов (термический крекинг);
2) процессы с использованием катализаторов (каталитический или термокаталитический крекинг).
Первичная перегонка нефти.
Первичная перегонка нефти (прямая гонка) — процесс переработки нефти, основанный на разделении смеси составляющих ее углеводородов методом фракционной разгонки (ректификации) на отдельные дистилляты (фракции) с определенными интервалами температур кипения. Прямой гонке подвергается вся добываемая нефть. В соответствии с назначением получаемых дистиллятов различают три варианта прямой гонки:
— топливный процесс (получение различных видов топлив);
— топливно-масляный процесс (получение топлив и масел);
— нефтехимический процесс (получение сырья для химического производства).
Процесс прямой гонки проводится в установках трубчатого типа (название — по названию трубчатых печей), которые включают трубчатые печи различного типа, ректификационные и отпарные колонны, теплообменники и холодильники. В зависимости от глубины переработки нефти установки прямой гонки делятся на:
— одноступенчатые, работающие при атмосферном давлении (AT) и
— двухступенчатые (атмосферно-вакуумные АВТ), в которых одна ступень работает при атмосферном давлении, а другая при остаточном давлении 5–8 кПа.
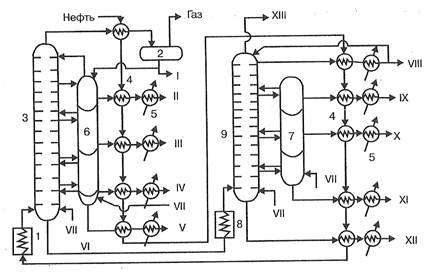
Продуктами прямой гонки на установках AT являются моторные топлива (бензин, авиационный керосин), дизельное топливо и значительное количество остатка – мазута. На установках АВТ на второй ступени подвергается разгонке мазут с образованием смазочных масел и остатка – гудрона, перерабатываемого в битум, пек, нефтяной кокс. Этим на установках АВТ достигается большая глубина переработки нефти, нежели на установках AT. На рис. 1 представлена технологическая схема установки АВТ, работающей по топливно-масляному варианту.
Рис. 1. Технологическая схема установки АВТ:
1 — трубчатая печь подогрева нефти, 2 — сепаратор газа, 3 — ректификационная колонна атмосферного давления, 4 — теплообменники-конденсаторы, 5 — холодильники, 6, 7 — отпарные колонны, 8 — трубчатая печь подогрева мазута, 9 — вакуумная ректификационная колонна. I — бензин, II —лигроин, III — керосин, IV — дизельное топливо, V — газойль, VI — мазут, VII — пар, VIII — веретенное масло, IX — машинное масло, X — легкое цилиндровое масло, XI — тяжелое цилиндровое масло, XII — гудрон, XIII — газы
Нефть из ЭЛОУ последовательно проходит через теплообменники 4, нагреваясь за счет теплоты дистиллятов атмосферной и вакуумной перегонки, и подается насосом под давлением 1,5 – 2,0×105 Па в трубчатую печь 1, где нагревается до 350 0С. Из печи парожидкостная смесь поступает в ректификационную колонну I ступени 3, в которой давление снижается до 0,1 МПа и происходит испарение летучих фракций нефти и отделение их паров от мазута. По высоте колонны в точно определенных интервалах температур отбираются дистилляты, которые поступают в секции отпарной колонны 6 для дополнительного отделения летучих углеводородов, которые вместе с водяным паром возвращаются в колонну 3. Отобранные дистилляты проходят через теплообменники 4 и после охлаждения в холодильниках 5 отводятся как товарные продукты из установки. Бензиновый дистиллят через теплообменник 4 поступает в сепаратор газа 2 и после отделения газа выводится как товарный продукт, а частично подается на орошение колонны. Образующийся в количестве до 55% мазут из нижней части колонны 3 подается в печь 8 и оттуда в колонну II ступени 9, работающую при остаточном давлении 0,005 – 0,008 МПа, где разделяется на дистилляты. В нижнюю часть колонн 3 и 9 подается острый пар, что снижает температуру кипения и способствует более полному отделению легких фракций.
Аппаратура, применяемая при прямой гонке нефти и других процессах нефтепереработки должна обеспечивать нагревание сырья до высоких температур, при которых процесс протекает с достаточной скоростью и достаточно четкое разделение получаемых продуктов. Основными аппаратами в этих процессах нефтепереработки являются трубчатые печи и ректификационные колонны.
В трубчатых печах нефть и мазут проходят по трубам, расположенным внутри печи и нагреваются за счет теплоты сгорания жидкого или газообразного топлива. Печь состоит из двух камер: радиационной, где размещаются горелки и радиантные трубы, воспринимающие теплоту излучения и конвекционной, в которой расположены трубы, обогреваемые дымовыми газами, выходящими из камеры радиации. Конструкции трубчатых печей весьма разнообразны. Они различаются способом передачи тепла (радиантные, конвекционные, радиантно-конвекционные), способом сжигания топлива (с пламенным и беспламенным горением), расположением труб змеевика. Экономически наиболее эффективным являются печи беспламенного типа с излучающими стенками. Производительность трубчатых печей установок АВТ составляет от 100 до 1000 т/ч при коэффициенте полезного действия (коэффициенте использования теплоты) до 80% .
Из многочисленных конструкций ректификационных колонн в установках прямой гонки используются, главным образом, барботажные колиачковые колонны тарельчатого типа. Они содержат от 30 до 60 тарелок прямоточного действия с подвижными клапанами, что обеспечивает динамический резким работы колонны и постоянство скорости паров ректифицируемого продукта.
