Получение ферментных препаратов выращенных глубинным способом
Далее в зависимости от свойств выделяемого фермента и сопутствующего ему балласта схема очистки и получения ферментного препарата может включать различные приемы и методы, такие, как концентрирование, диализ, осаждение органическими растворителями, солями, гель-фильтрование, афинная хроматография, иммобилизация, сушка термолабильных материалов и т. д. Поэтому рассмотрим этапы получения ферментных препаратов.
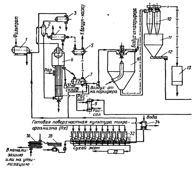
1.3.2 Технологическая схема получения очищенных ферментных препаратов
Схемы получения ферментных препаратов зависят от свойств выделяемого фермента и методов очистки, примененных для получения препарата нужной степени чистоты. В качестве примера рассмотрим технологическую схему получения препаратов из поверхностной и глубинной культур в виде жидких концентратов, сухих технических препаратов, получаемых сушкой распылением, и препаратов, осажденных органическими растворителями (рис. 2).
Фильтрат охлажденной культуральной жидкости собирается в основном сборнике и по мере надобности передается в сборник небольшой вместимости перед поступлением в подогреватель вакуум-выпарной установки пленочного типа. Концентрат культуральной жидкости с содержанием сухого вещества 6 – 10 % поступает в сборник концентрата. Для получения сухого технического препарата концентрат направляют в башню распылительной сушилки 8. Сухой препарат через циклон 10, бункер 11 и шнек 12 попадает на стадию стандартизации, фасования и упаковывания.
|
|
|
|
Рис. 2. Принципиальная технологическая схема получения очищенных препаратов из культур микроорганизмов, выращенных глубинным и поверхностным способами: 1 – сборник фильтрата культуральной жидкости; 2 – подогреватель вакуум-выпарной установки; 3 – сборник экстракта поверхностной культуры; 4 – конденсатор; 5 – сборник конденсата; 6 – вакуум-выпарной аппарат; 7 – сборник концентрата; 8 – распылительная сушилка; 9 – теплообменники; 10 – циклон; 11 – бункер для высушенного препарата; 12 – шнек; 13 – фильтр рукавный; 14 – осадитель; 15 – дозаторы; 16 – сепаратор; 17 – насос для спирта; 18 – мерник для спирта; 19 – смеситель промывки осадка спиртом: 20 – центрифуга; 21 – вакуум-сушилка роторная; 22 – бункер для высушенного осадка; 23. 25 – бункера для наполнителей; 24 – бункер для сухого препарата; 26 – установки дисмембраторов; 27, 28 – весы; 29 – смесители непрерывного действия; 30 – бункера для стандартизированного препарата; 31 – установки для фасования и упаковывания препаратов; 32 – установка для экстракции ферментов; 33 – сушилка для биошрота; 34 – резервуар для воды; 35 – стерилизационная установка для сточных вод; 36 – охлаждающий теплообменник; 37 – фасование и упаковывание жидкого препарата Г2х или П2х. | |
Для получения более очищенного препарата концентрат из сборника подается на осаждение органическим растворителем. Предварительно концентрат охлаждают в теплообменнике до температуры 2 – 3 °С и подают через дозатор в осадитель. Одновременно в осадитель дозируется охлажденный растворитель. Образовавшийся осадок отделяют на сепараторе 16. Надосадочную жидкость направляют на регенерацию, а осадок – на промывку спиртом и повторное сепарирование. Промытый осадок высушивают в вакууме, измельчают, взвешивают, смешивают с наполнителем и направляют на фасование и упаковывание.
При получении ферментных препаратов из культур микроорганизмов, выращенных поверхностным способом, процесс очистки начинается с экстракции ферментов водой. Нерастворимый осадок высушивают и в виде сухого биошрота утилизируют на корм скоту.
Экстракт с содержанием сухого вещества 7 – 14 % при получении из него сухих препаратов не нуждается в дополнительном концентрировании и поэтому может быть сразу направлен на распылительную сушку с целью получения технического препарата, или же экстракт направляется в охладитель, а затем на осаждение органическими растворителями или солевыми растворами. Из экстракта можно получать стабильный жидкий концентрат с содержанием сухого вещества 50%, для чего экстракт направляют в сборник, затем в подогреватель и на вакуум-выпарную установку. Готовый жидкий концентрат фасуют в специальные емкости и направляют на склад готовой продукции. Из глубинной культуры можно также получать жидкие концентраты, например, методом ультрафильтрации.
Существуют многочисленные схемы получения ферментных препаратов различной степени очистки, вплоть до кристаллических и гомогенных препаратов. Такие схемы, созданные в различных странах мира, в большинстве своём очень сложны и сочетают в себе самые различные комбинации технологических приёмов. Поэтому давать какие-то общие рекомендации крайне трудно, и в каждом конкретном случае необходимо проводить кропотливые исследования на всех стадиях выделения фермента из данной культуры продуцента. Только в результате такой работы можно придти к практическим рекомендациям, которые будут справедливы только для данного фермента, данной культуры микроорганизма и для данной среды.
1.3.3 Получение неочищенных ферментных препаратов
Неочищенные ферментные препараты представляют собой культуру микроорганизма вместе с остатками питательной среды, высушенную при мягком режиме до влажности не более 8 – 12 %.
Неочищенный ферментный препарат может быть получен на основе поверхностной или глубинной культуры. Глубинная культура может быть перед сушкой очищена от нерастворимой части (твердая взвесь среды и биомассы продуцента) или высушена вместе с ней.
Большинство продуцентов накапливает основную часть синтезируемых ими ферментов в питательной среде. При получении очищенных ферментных препаратов нерастворимую часть среды вместе с биомассой продуцента отделяют на фильтрах, центрифугах или сепараторах.
На этой стадии стерильность процесса чаще всего нарушается.
Эффективность отделения биомассы во многом зависит не только от типов используемых аппаратов, но и от состава среды, размеров отделяемых частиц, количества нерастворимой фракции, физико-химических характеристик фильтрующих материалов, температурных режимов и т. д. Для улучшения процесса фильтрования проводят предварительную химическую обработку культуральной жидкости. Для этого культуральную жидкость подщелачивают до рН 8 – 8,5 и вводят 0,1 %-ный раствор хлористого кальция, в результате образуется гель фосфата кальция, который способствует наиболее полному отделению осадка при наименьших потерях. Но предварительная химическая обработка не всегда дает хорошие результаты, поэтому для повышения эффективности процесса часто используют различные кизельгуры, например, диатомит и радиолит (Япония), микрозил (Франция), диатомит (Бельгия), кларгель (Великобритания) и т. д. Использование этих наполнителей может резко повысить скорость фильтрования, но вместе с этим увеличиваются потери активности на этой технологической стадии.
