Исследования резисторного усилительного каскадаРефераты >> Радиоэлектроника >> Исследования резисторного усилительного каскада
S(w) = S/(1 + jwt),
где t - постоянная времени транзистора.
Рис.3.7.
Шунтирующее действие Со будет сказываться меньше при уменьшении сопротивления Rк . Следовательно, для увеличения верхней граничной частоты полосы усиливаемых частот необходимо уменьшать коллекторное сопротивление Rк, однако это неизбежно приводит к пропорциональному снижению номинального коэффициента усиления.
3.2. Высокочастотная и низкочастотная коррекции АЧХ резисторного усилителя
Для корректирования АЧХ реального усилителя с целью её приближения к АЧХ идеального усилителя (см рис.3.1) применяют специальные схемы коррекции в области НЧ и ВЧ.
Схема ВЧ - коррекции АЧХ при помощи корректирующей индуктивности Lк приведена на рис. 3.8.
Рис.3.8.
Принцип работы этой схемы основан на увеличении в области ВЧ сопротивления коллекторной цепи (Rк + jwLк). Увеличение этого сопротивления с ростом w позволяет повысить усиление каскада на ВЧ. Необходимым условием эффективности работы этой схемы является высокоомность внешнего сопротивления нагрузки Rн >Rк. В противном случае малое сопротивление Rн будет шунтировать коллекторную цепь, при этом усиление каскада будет определяться величиной Rн и мало зависеть от Rк и Lк. Эквивалентная схема касакада с ВЧ- корркцией при 1/Yi > Rн > Rк представлена на рис.3.9, откуда следует, что на ВЧ АЧХ корректированного усилителя близка к частотной характеристике параллельного колебательного контура.
Рис.3.9.
Следовательно, при неоптимальном выборе параметров корректирующей индуктивности Lк на АЧХ усилителя может появиться подъем, вызывающий искажения усиливаемых сигналов. АЧХ и ПХ усилителя с ВЧ-коррекцией при оптимальных и неоптимальных параметрах корректирующей индуктивности Lк показаны на рис.3.10.
Рис.3.10.
1. Lк < Lопт 2.Lк = Lопт 3.Lк > Lопт
Видно, что ВЧ-коррекция оказывает влияние только на область ВЧ (область малых времен - фронты импульсов). При Lк > Lопт длительность фронта самая малая, однако, на выходном импульсном сигнале возникает выброс.
Схема НЧ-коррекции АЧХ усилителя показана на рис.3.11, где Rф и Сф - элементы НЧ-коррекции, выполняющие попутно и роль НЧ-фильтра в цепи питания транзистора VT1.
Рис.3.11.
Принцип работы схемы НЧ-коррекции основан на увеличении сопротивления коллекторной цепи в области НЧ, поэтому, как и в схеме индуктивной ВЧ-коррекции, данная схема эфективна только при высокоомной нагрузке Rн > Rк. Емкость конденсатора Ср выбирается таким образом, чтобы на средних и высоких частотах выполнялось 1/wСф << Rф (то есть Сф шунтирует Rф), поэтому цепь Сф, Rф практически не оказывает влияния на работу усилителя на СЧ и ВЧ. На НЧ сопротивление Сф становится больше сопротивления Rф, это увеличивает сопротивление коллекторной цепи и как результат - понижает нижнюю граничную частоту полосы пропускания усилителя . При этом отношение Rф/Rк определяет максимально возможный подъем усиления с понижением частоты w, который однако, реально всегда бывает меньше по причине снижения усиления на НЧ из-за разделительного конденсатора Ср.
АЧХ и ПХ усилителя при оптимальных и неоптимальных параметрах НЧ-коррекции (1 - без коррекции , 2 - оптимальная коррекция, 3 - перекоррекция ) приведены на рис.3.12.
Рис.3.12.
4. ОПИСАНИЕ ЛАБОРАТОРНОЙ УСТАНОВКИ .
В состав лабораторной устоновки входят :
1) лабораторный макет ;
2) лабораторной блок питания ;
3) универсальный вольтмер ( типа В7-15, В7-16 ) .
4) генератор низкочастотных сигналов ( типа Г3-56, ГЗ-102 ).
Лабораторный макет содержит :
а) исследуемый резисторный усилитель переменного тока с эмиттерным повторителем на выходе для обеспечения высокоомности нагрузки усилителя (см. рис. 4.1.).
б) встроенный генератор импульсных сигналов ( с возможностью регулировки амплитуды и длительности импульсов ), расположенный на верхней части корпуса лабораторного макета .
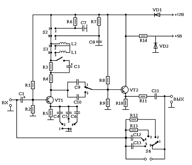
Питание лабораторного макета осуществляется от источника постоянного напряжения En = +12В . Внешний вид лицевой панели с нанесенной на нее принципиальной схемой лабораторного макета представлен на рис.4.2.
Рис. 4.2.
5. ПОРЯДОК РАБОТЫ
5.1. Исследование влияния разделительного конденсатора на характеристики усилителя.
а) Собрать установку по схеме рис. 5.1. Все переключатели поставить в исходное 1 положение.
Рис. 5.1.
Величину Uвых установить в пределах 10 .30 мВ для обеспечения линейного режима работы усилителя . Исследуя зависимость Uвых от частоты f входного сигнала (при неизменной величине Uвх ) получить и построить АЧХ усилителя при 2-х значениях емкости Ср (переключатель S4). При исследовании АЧХ рекомндуется предварительно оценить частотную область равномерного усиления, где число отсчетов может быть сокращено до 3 .4. В частотных областях изменения АЧХ (НЧ и ВЧ) число осчетных точек должно быть увеличено до 4 .5.
б) Подключить на вход исследуемого усилителя импульсный сигнал с генератора прямоугольных импульсов (см. раздел 4). Выходное напряжение усилителя контролировать при помощи осциллографа. Зарисовать с экрана осциллографа на одном графике форму импульсов на выходе усилителя (ПХ усилителя ) для двух значений Ср.
Измерить величину спада плоской части вершины импульса (в %) для двух значений Ср.
Сделать выводы о вляинии разделительного конденсатора Ср на характеристики усилителя.
5.2. Исследование влияния коллекторного сопротивления на характеристики усилителя.
Используя схему и методики п.5.1. измерить номинальный коэффициент усиления Ко, снять АЧХ и ПХ усилителя для 2-х значений Rк. Построить АЧХ и ПХ усилителя для двух значений Rк.
Сделать выводы о влиянии коллекторного сопротивления на характеристики усилителя.
5.3. Исследование влияния НЧ-коррекции.
Переключатель S4 поставить в положение, соответствующее меньшему значению Ср. Исследовать АЧХ и ПХ усилителя для 3-х значений праметров НЧ-коррекции . Построить АЧХ и ПХ усилителя для различных параметров НЧ-коррекции.
Сделать выводы о влиянии Rф, Сф на характеристики усилителя.
5.4. Исследование влияния ВЧ-коррекции
Переключатель S1 поставить в положение Rк max, а переключатель S5 в положение 1.
Исследовать АЧХ и ПХ усилителя для 3-х значений корректирующей индуктивности Lк. Построить АЧХ и ПХ усилителя для различных параметров индуктивной ВЧ-коррекции.
