Йод
Приложение 2
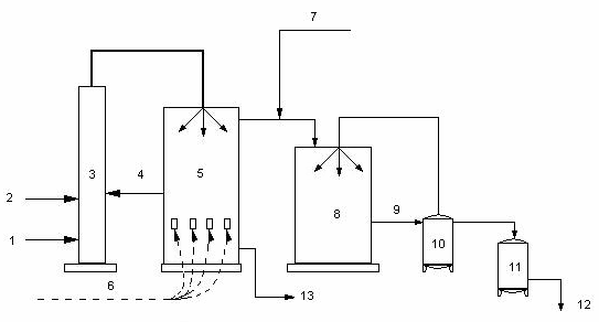
Один из распространенных методов получения иода – из буровой воды методом воздушной десорбции.
рис.1
1) буровая вода;
2) кислота;
3) башня подкисления и окисления (хлоратор);
4) хлор;
5) башня отдувки элементного иода (десорбер);
6) воздух;
7) сернистый газ;
8) уловитель (адсорбер);
9) иодоватистая и серная кислоты (сорбент);
10) сборник сорбента;
11) кристаллизатор (здесь иод выделяется из сорбента);
12) иод – сырец;
13) безиодная буровая вода;
Приложение 3
Молекулярная кристаллическая структура иода.
Приложение 4
На портретах Матисса ярко выражены признаки увеличения щитовидной железы.
Используемая литература
1. Популярная библиотека химических элементов. Изд. «Наука» Москва 1973г.
2.Химия. Энциклопедия для детей. Под редакцией Виктора Володина – «Аванта+» Москва 2000г.
3. Человек. Энциклопедия для детей. Под редакцией Виктора Володина –
«Аванта+» Москва 2002г.
4. Любознательным о химии. Б.Н.Токарев Москва издательство «Химия», 1978г.
5. Аликберова Л.Ю. Занимательная химия: Книга для учащихся, учителей и родителей. – М.: АСТ-ПРЕСС, 19994.
6. Популярная библиотека химических элементов. Изд. «Наука» Москва 1973г.
7. Степин Б.Д; Аликберова Л.Ю. Книга по химии для домашнего чтения. – 2-е изд. – М.: Химия, 1995.
8.Овощи и плода в питании. В.А.Доценко. «Лениздат» 1988г.
9. Справочник по диетологии. Под редакцией А.А.Покровского. Изд. «Медицина» Москва 1981г.
10. Витамины и витаминотерапия. В.Е.Романовский. «Феникс» Ростов - на - Дону 2000г.
