Приборы радиационной разведкиРефераты >> Военная кафедра >> Приборы радиационной разведки
План
Введение
Классификация и принцип устройства приборов радиационной разведки
Измерители мощности дозы (рентгенметры)
Народнохозяйственные приборы, используемые в ГО
Приборы контроля облучения
Заключение
Список использованной литературы
Введение
В случае применения противником ядерного и химического оружия, а также при авариях на предприятиях атомной и химической промышленности радиоактивному заражению подвергнутся воздух, местность и расположенные на ней сооружения, техника, имущество.
Ситуация, создавшаяся в результате радиоактивного заражения местности, называется соответственно радиационной. Онa характеризуется масштабами и характером радиоактивного заражения и может оказать существенное влияние на производственную деятельность объектов народного хозяйства, действия невоенизированных формирований, жизнедеятельность населения.
Опасность поражения людей, сельскохозяйственных животных, растений требует быстрого выявления и оценки радиационной обстановки и учета ее влияния на ведение спасательных работ.
Радиационная обстановка может быть выявлена и оценена методом прогнозирования. Это так называемая предполагаемая, или прогнозируемая, обстановка.
Прогнозирование осуществляется на основе установленных закономерностей: масштабов и характера радиоактивного заражения местности, от мощности и вида ядерного взрыва, вида 0В и средств его доставки, а так же от метеорологических условий.
Поскольку процесс формирования зон радиоактивного заражения длится несколько часов, это позволяет использовать данные прогноза для организации ряда мероприятий по защите населения, личного состава формирований, сельскохозяйственных животных и ориентировочной оценки последствий заражения. Исходные данные для осуществления прогнозирования на объекте получают, как правило, от вышестоящих штабов ГО.
С другой стороны, знание радиационной обстановки может основываться на данных разведки. Выявление фактической радиационной обстановки включает сбор и обработку данных о радиоактивном заражении и нанесение по этим данным зон заражения на карту местности или план объекта.
Окончательное решение на ведение спасательных работ и установление режимов работы объекта в условиях радиоактивного или химического заражения принимается, как правило, после выявления и оценки фактической радиационной или химической обстановки, Поэтому выявление обстановки, сбор и обработка данных разведки являются важнейшими задачами штаба, служб и командиров формирований ГО.
На объектах (в городском и сельском районах) выявление фактической радиационной обстановки производится постами радиационного и химического наблюдения (ПРХН), звеньями и группами радиационной и химической разведки, разведчиками-дозиметристами—химиками формирований ГО. На территории животноводческих ферм и комплексов разведка возлагается на химиков-дозиметристов звена обеспечения КЗЖ или звено ветеринарной разведки районной станции по борьбе с болезнями сельскохозяйственных животных.
Разведывательные формирования оснащаются средствами радиационной и химической разведки. Для успешного выполнения задач по ведению разведки личный состав формирований должен хорошо знать основы дозиметрии, устройство и принцип действия приборов разведки, уметь правильно ими пользоваться, содержать в постоянной готовности и бережно их хранить.
Классификация и принцип устройства приборов радиационной разведки
В оснащение формирований ГО входят табельные приборы радиационной разведки, контроля облучения и заражения ДП-5В (ДП-5А, ДП-5Б), являющиеся измерителями мощности дозы (уровня радиации и степени радиоактивной зараженности); ДП-22В, ДП-24, ИД-1, ИД-11, представляющие собой комплекты индивидуальных дозиметров, предназначенных для определения (контроля )доз облучения.
При недостаточном их количестве или выходе из строя можно использовать сохранившиеся на объектах устаревшие приборы ДП-63, ДП-63А, ДП-64 (индикаторы), ДП-2 (рентгенметр), ДП-12 (радиометр), а также приборы, выпускающиеся для нужд народного хозяйства, например CPI1-68-01, РКБ4-1еМ и другие, используемые в атомной промышленности, геологии и других отраслях народного хозяйства.
Почти все современные дозиметрические приборы работают на основе ионизационного метода. Сущность его заключается в том, что под воздействием ядерных излучений в изолированном объеме происходит ионизация газа: электрически нейтральные атомы (молекулы) газа разделяются на положительные и отрицательные ионы. Если в этот объем поместить два электрода, к которым приложено постоянное напряжение, то между электродами создается электрическое поле. В результате в ионизированном газе возникает направленное движение заряженных частиц, т. е. через газ проходит электрический ток, называемый ионизационным током. Измеряя его величину, можно судить об интенсивности радиоактивных излучений.
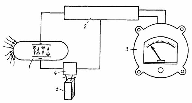
Практически этот метод воплощен в виде специальных устройств—ионизационной камеры и газоразрядного счетчика. Приборы, работающие на основе ионизационного метода, устроены в принципе одинаково и включают воспринимающее /, усилительное 2, измерительное 3 устройства, блок питания 4 и источники питания 5 (рис. 1).
Воспринимающее устройство /—детектор излучений (датчик)—предназначено для преобразования воздействующей на него энергии радиоактивных излучений в электрическую. В качестве воспринимающего устройства в полевых приборах применяют ионизационные камеры или газоразрядные счетчики.
Усилительное устройство 2 предназначено для усиления слабых сигналов, вырабатываемых воспринимающим устройством до уровня, достаточною для рабо1ы измерительного устройства. В качестве усилительного устройства применяют электрометрические лампы.
Измерительное устройство 3 служит для измерения сигналов, вырабатываемых воспринимающим устройством. Шкалы приборов градуированы непосредственно в единицах тех величин, для измерения которых предназначен прибор.
В блоке питания 4 напряжение источников питания преобразуется в постоянное высокое напряжение, необходимое для работы газоразрядных счетчиков.
Рис. 1. Блок-схема устройства дозиметрических приборов
В качестве источников питания 5, обеспечивающих работу прибора, используют сухие элементы или аккумуляторы.
Измерители мощности дозы (рентгенметры)
В настоящее время основным прибором радиационной разведки, поступающим на снабжение невоенизированных формирований ГО, является измеритель мощности дозы (рентгенметр) ДП-5В.
Назначение прибора Д11-5В. Прибор предназначен для измерения уровней гамма-радиации и радиоактивной зараженности различных предметов по гамма-излучению. Мощность экспозиционной дозы гамма-излучения определяется в миллирентгенах в час (мР/ч) или рентгенах в час (Р/ч) для той точки пространства, в которой помещен при измерениях блок детектирования прибора. Кроме того, имеется возможность обнаружения бета-излучения. Техническое описание и инструкция по эксплуатации, а также принципиальная схема прилагаются к каждому прибор) и изучаются в средней школе.
