Компоновка сборного железобетонного междуэтажного перекрытияРефераты >> Строительство >> Компоновка сборного железобетонного междуэтажного перекрытия
полная:
Нормативная нагрузка на 1 м длинны.
постоянная:
полная:
в том числе постоянная и длительная полная:
2.3 Усилия от расчётных и нормативных нагрузок
От расчётной нагрузки:
От нормативной полной нагрузки:
От нормативной постоянной и длительной:
2.4 Компоновка поперечного сечения панели
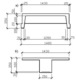
Принимаем панель со следующими параметрами (рис2.3): высота сечения предварительно-напряжённой плиты
, принимаем
,
Рабочая высота сечения
, ширина панели понизу
, ширина панели по верху
, толщина полки
, ширина продольных рёбер по низу -
Рис 2.3 Ребристая панель: а) проектное сечение; б) приведённое сечение.
Приведённое поперечное сечение (рис.2.3б) имеет тавровую форму со следующими параметрами
,
, при этом вводится вся (ребристая панель) ширина полки
, расчётная ширина ребра
.
2.5 Расчёт полки на местный изгиб
Расчётный пролёт при ширине рёбер вверху составит
, где 8см - ширина продольного ребра вверху. Расчётная нагрузка на
полки:
,
где
и
принимаются по табл.1
-
нагрузка от собственной массы полки.
Изгибающий момент для полосы шириной 1м определяется с учётом пластичной заделки в рёбрах
Рабочая высота сечения
Арматура Аlll с
Из таблицы 3.1 (2) найдём
,
По приложению 6 (2) принимаем 7ø6 Аlll с шагом 180мм с
2.6 Расчёт прочности сечений нормальных к оси панели
Сечение тавровое с полкой в сжатой зоне, вычисляем
Из таблицы 3.1 (2) найдём
![]()
;
Нейтральная ось проходит в пределах сжатой зоны
Вычисляем характеристики сжатой зоны
;
;
,
,
Проверим, выполняется ли условие: ![]()
; где при электротермическом способе натяжения
, где l - длина элемента в пролётах.
;
;
;
условие выполняется
.
Вычисляем предельное отклонение предварительного напряжения:
D
,
где n=2 - число напрягаемых стержней плиты.
Коэффициент точности натяжения
D
Предварительное натяжение с учётом точности натяжения:
,
Предварительное напряжение с учётом полных потерь предварительно принято равным
.
При расчёте на прочность железобетонных элементов с высокопрочной арматурой классов: А4, А5, А6, В2, К7и К19 при соблюдении условия
, расчётное сопротивление арматуры
должно быть умножено на коэффициент![]()
;
,
-коэффициент, принимаемый равный для класса арматуры Аlllв 1,2
Применяем для арматуры класса Аlllв
По приложению 6 (2) принимаем 2ø20 Аlllв с
