Проектирование двухэтажного двухквартирного зданияРефераты >> Строительство >> Проектирование двухэтажного двухквартирного здания
Плиты утеплителя должны укладываться вперевязку со смещением.
Внутренние стены выполнены двухрядной кладкой толщиной 380 мм. Для кладки использован керамический рядовой кирпич М 100, размером (250х120х65мм), ГОСТ 530-2007.
Рисунок 6
3.3 Перекрытия
Плиты перекрытия сборные железобетонные, многопустотные без предварительного напряжения. Опираются плиты двумя короткими сторонами на поперечные стены по слою цементно-песчаного раствора М 100. Глубина опирания не менее 120мм. Для обеспечения пространственной жесткости здания, плиты анкеруют между собой и стенами, монтажными Т-образными анкерами за монтажные петли, швы замоноличиваются цементно-песчаным раствором М 100.
Марки плит: ПК 30-18; ПК 30-15; ПК 36-18;
Рисунок 7
3.4 Перегородки
Перегородки выполнены из кирпича марки М 150, ГОСТ 530-2007, на цементно-глиняном растворе марки М 100, ГОСТ 28013-98, толщиной 120мм. Кладка ведется с перевязкой швов.
Рисунок 8
3.5 Заполнение проемов
Ведомость перемычек
Рисунок 10
3.5.1 Окна
Оконные блоки пластиковые с двойным остеклением. Марки окон: ОП 1460-1770 (4М1-16Аr-К4), ОП 1460-1470 (4М1-16Аr-К4).
Рисунок 11
Оконные блоки в стенах крепят с помощью рамных дюбелей, анкерных пластинок. Зазоры заделывают монтажной пеной «Макрофлекс». В местах стыков прокладывается снаружи паропроницаемая, изнутри пароизоляционная пленка с покрытием из фольги. Снаружи снизу устраивают слив из оцинкованной стали.
Крепление оконного блока
Рисунок 12
3.5.2 Двери
Дверные блоки деревянные, состоящие из дверной коробки и открывающихся полотен. Крепятся дверные блоки к стенам при помощи дюбелей. Зазоры между стеной и коробкой заполняются монтажной пеной «Макрофлекс» и закрываются наличником. Дверные коробки защищают с помощью антисептиков ФБС-211, ГОСТ 28815-96. Остекление дверей производится узорчатым стеклом, толщиной 4-5мм.
Марки дверей: ДН 21-10, ДО 21-13, ДО 21-9, ДГ 21-9, ДГ 21-7, БП 2175-720 (4М1-16Аr-К4)




Рисунок 13
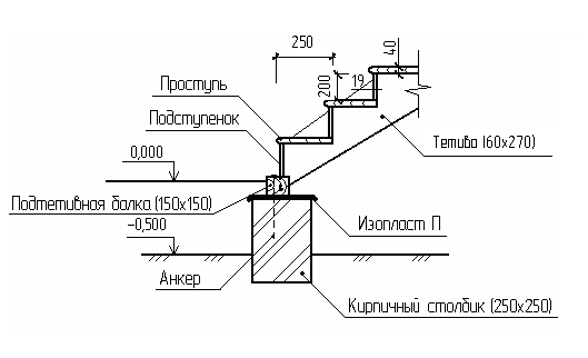
3.6 Лестница
Внутриквартирная лестница выполнена из древесины - дуб III сорта, с забежными ступенями по тетивам с двух сторон. Размеры ступеней: высота 200 мм, ширина 250 мм. Ширина лестницы 1 м. Уклон лестницы 1:1,25.
Тетива имеет толщину 60мм и опирается на подтетивную балку.
Рисунок 14
3.7 Полы
1 этаж - полы по грунту
2 этаж - полы по перекрытию
Таблица 2.2 - Экспликация полов
|
Тип пола |
Схема пола |
Элементы пола и их толщина |
Площадь пола |
Примечание: на веранде полы дощатые по лагам площадью 30,8 м2.
3.8 Крыша, кровля, водосток
Крыша скатная по деревянным стропилам с холодным чердаком. Чердачное перекрытие утепленное, состоит из ц/п стяжки –20, URSA М15 -240 мм, пароизоляционной пленки «Изоспан С» -1слой; ж/б плита перекрытия -220мм. Стропила наслоные деревянные. Стропильная нога 50×200 мм с шагом 600мм. Обрешетка деревянная сечением 50х50мм с шагом 350 мм. Элементы крыши крепят на гвозди и саморезы, с помощью металлических накладок. Стропильную систему устраивают на мауэрлат сечением 100х100 мм, уложенный на два слоя толя на мастике. Через одну стропильную ногу систему крепят проволочной скруткой 2 Ǿ 4 Вр I к стенам.
Кровля выполнена из металлочерепицы «Monterrey» толщиной 0,55 мм, массой 5,9 кг/м2. Ширина листа 1100 мм;1250 мм.
Кровельный материал «Ютафол Д» крепят с помощью контррейки 30*50мм.
Водосток наружный неорганизованный.
3.9 Прочие детали
Крыльцо деревянное, оборудовано ограждением деревянным с поручнями высотой 1 м. Стойки заделывают на гвозди.
В стене по оси 3 на кухне и в сан. узлах устроены вентиляционные каналы размером 140*140мм. Вентиляция естественная приточно-вытяжная.
Вентиляционные каналы выходят на крышу и заканчиваются шахтами, покрытыми металлическим зонтом.
Для освещения и вентиляции чердака предусмотрены чердачные окна.
3.10 Обеспечение пространственной жесткости
Сборные железобетонные плиты перекрытия в ходе их установки жёстко заделываются в стены с помощью анкерных креплений и скрепляются между собой сварными или арматурными связями в уровне каждого этажа. Швы между плитами замоноличиваются раствором. Таким образом, получаются достаточно жесткие горизонтальные диски, увеличивающие общую устойчивость здания.
3.11 Спецификация
Таблица 2.3 - Спецификация элементов заполнения
|
Поз. |
Обозначение |
Наименование |
Кол-во |
|
ОК-1 |
ГОСТ 30674-99 |
Блок оконный ОДОСП 15-12 |
2 |
|
ОК-2 |
Тоже |
Блок оконный ОДОСП 15-9 |
12 |
|
1 |
ГОСТ 6629-88 |
Блок дверной ДО 21-9 |
2 |
|
2 |
-//-//-//-//-//- |
Блок дверной ДГ 21-7 |
6 |
|
3 |
-//-//-//-//-//- |
Блок дверной ДО 21-9 |
2 |
|
4 |
ГОСТ 30674-99 |
Дверь балконная БДОСП 22-7,5 |
4 |
