Организация работы производства предприятия пищевой промышленности
Готовый квас представляет собой непрозрачный напиток светло-желтого цвета с кисло-сладким вкусом и яблочным ароматом. Действительная концентрация его при выпуске не ниже 5,2%, а кислотность - 2,20 мл нормального раствора щелочи на 100 мл напитка.
Расход сырья на 1 дал яблочного кваса составляет:
сахар (включая сахар на колер) в кг .0,67
сок яблочный спиртованный в л 0,7
изюм в кг 0,02
дрожжи винные (раса Штейнберг-6) в кг . 0,2
молочнокислая закваска (бактерии расы 11 и 13) в л . 0,5
6.5.2 Схема производства «Хлебного и Московского квасов»
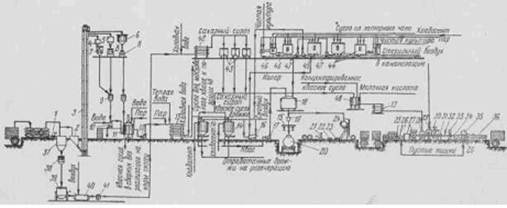
Рассмотрим технологическую схему производства «Хлебного кваса» (рис. 2).
Хлебоприпасы - ржаной и ячменный солод и ржаная мука - с автомашин поступают на сотенные весы /, затем в приемный бункер 2, из которого норией 3 передаются в бункера 4, 5 и 6. Из бункеров ячменный и ржаной солоды раздельно поступают в дробилку 8, а мука - в просеиватель 7. Необходимое для затора количество ржаного солода и ржаной муки отмеривают на автоматических весах 9 и подают их в запарник 10\ здесь солод имука смешиваются с водой, иполученная смесь подвергается термической обработке. По окончании запаривания под влиянием давления пара запаренная масса по стационарной коммуникации передается в заторный чан, наполненный водой. После перемешивания заторной массы в заторный чан набирают дополнительно потребное количество воды и засыпают дробленый ячменный солод для осахаривания.
Рис. 2. Технологическая схема производства «хлебного кваса
Осахаренное и отстоявшееся сусло центробежным насосом 12 перекачивают через противоточный холодильник 13 в бродиль-но-купажный аппарат 14. Второе и третье сумело, полученное выщелачиванием заторной гущи водой, аналогичным образом передают в бродильно-купажный аппарат, в который из сборников 43 поступает сахарный сироп.
Для приготовления сахарного сиропа сахар взвешивают на складских весах / и направляют его в бункер 37. Из этого бункера сахар подают для взвешивания на цеховые весы 38, после чего передают его в сироповарочный аппарат 39. Готовый сахарный сироп посредством монжю 40 прокачивают через сетчатый фильтр 41, противоточный холодильник 42 и направляют для хранения в сборник 43.
После введения в бродильно-купажный аппарат сахарного сиропа задают дрожжи посредством насосов 47 или монжю 16.
Молочнокислую дрожжевую закваску готовят в аппарате Ганзена или в установке Грейнера. При отсутствии таких аппаратов в сборниках 44 разводят молочнокислые бактерии, в сборнике 45 готовят комбинированную закваску и в сборниках 46 разводят дрожжи.
Готовый квас насосом 17 передают в сборник 18, куда при недостаточной цветности кваса задают сахарный колер. Из этого сборника через мерник 19 и гребенку 15 квас поступает самотеком в автотермоцистерны 20 или в бочки; предварительно бочки подвергаются мойке в бочкомоечной машине 21 при помощи шприцев 22 и 23; затем бочки направляются под налив к изобарическому аппарату 24.
Для приготовления «Московского кваса» сусло направляют в купажный сборник 48, в который вводят сахарный сироп и молочную кислоту. Через противоточный холодильник 13 готовый купаж направляют к дозировочному автомату 28, которым он разливается определенными дозами в бутылки, предварительно вымытые в бутылкомоечной машине 27; затем бутылки доливают газированной водой на разливочных автоматах 29. Ящики с бутылками подаются к бутылкомоечной машине рольгангом 25.
Наполненные бутылки укупоривают на автомате 30, и перемешивают содержимое на автомате 31; затем бутылки подвергают бракеражу на автомате 32 и этикетировке на машине 33. Автомат 35 укладывает бутылки в ящики, которые подаются к этому автомату транспортером 26. Все названные автоматы связаны пластинчатым транспортером 34, который перемещает бутылки от одного автомата к другому.
Готовый продукт в бутылках, уложенных в тару, посредством рольганга 36 направляется в экспедицию.
В приведенную технологическую схему студенты при проектировании могут вносить те или иные изменения на основе новейших достижений техники и технологии данного производства. Вероятно, в ближайшие годы найдет широкое применение новый способ производства кваса из концентратов квасного сусла, что значительно снизит потери экстрактивных веществ, улучшит качество готового продукта, уменьшит эксплуатационные расходы и повысит производительность труда. К тому же применение концентрата квасного сусла позволит организовать производство кваса и на небольших предприятиях, имеющих только оборудование для брожения и розлива.
Известны также другие новые предложения, направленные на дальнейшее усовершенствование технологии кваса. Так, например, ставится вопрос о применении метода непрерывного брожения при сбраживании квасного сусла. А. Ф. Федоров и С. П. Жупикова даже графически представили технологическую схему непрерывного процесса производства «Хлебного кваса». Но это предложение находится еще в стадии лабораторных исследований.
6.6 Оборудование для производства кваса
Оборудование для производства кваса подчинено объемам его выпуска. На мелких предприятиях, где есть доступ к чистой воде, в квасном цеху стоят резервуары для брожения, для готового кваса, автоматы для перемешивания, перелива напитка и для мытья всего оборудования. На больших заводах уже идёт подготовка воды, приготовление сусла, его перекачка в чаны для брожения и многое другое, что делает производство более дорогим. Ферментаторы, где квас сбраживается, бывают из нержавеющей стали (для крупных производств), а для небольших заводов применяются ёмкости из пищевого пластика.
Ёмкости для дображивания герметично закрываются, туда помещают квас, чтобы он дошёл до готового состояния (созрел). Герметизация нужна для того, чтобы углекислый газ, вырабатываемый квасом во время брожения, не улетучивался, и квас сохранял свои «шипучие» свойства. Созревание кваса может допускаться и в бутылках, а также кегах. Чтобы приумножить срок хранения кваса, его фильтруют, а затем разливают в бутылки. Так он может храниться около 60 дней. Кеги используют для реализации разливного кваса. Использованные кеги моют под давлением и дезинфицируют.
Небольшие заводы задействуют кеги объёмом 18 литров, в них поставляют газированные напитки (пиво, квас) используя давление углекислого газа. Самые удобные баллоны – из пищевого пластика. Их используют для «живых» напитков, где они дображивают и доходят до кондиции. Такие ёмкости удобные, лёгкие, дешёвые и простые в эксплуатации.
Для производства кваса используются также фильтры очистки воды, весы для взвешивания сырья (на мелких предприятиях вместо весов применяют мерную посуду), также необходимы кастрюли и котлы для варки и хранения сиропа, шланги для переливания жидкостей, ванны для стерилизации, автоматы для наклеивания этикеток, розлива в бутылки.
Могут понадобиться насосы (это для более крупных предприятий). Обязательно должны быть холодильники.
