Бутадиен-стирольные каучуки, получаемые в растворе и эмульсии
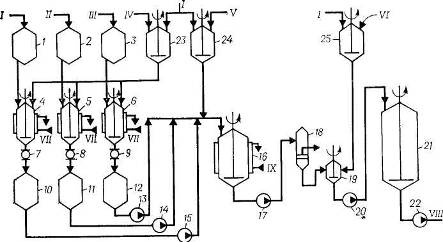
Рис. 1. Схема полимеризации при получении ДССК-25 [4]:
1, 2, 3, 4, 5, 6, 7, 14 – мерники; 8 – диафрагмовый смеситель, 9 – титратор, 10 – смотровой фонарь; 11 – дозировочный насос, 121 – 123 – полимеризаторы; 13 – фильтр, 15, 18 – насосы; 16 – интенсивный смеситель; 17 – усреднитель.
I – стирол; II – бутадиен; III – циклогексан; IV – гексановая фракция; V – дилитий-полидивинил; VI – бутилитий; VII – бутилат калия; VIII – вода; IX – стабилизатор; X – рассол; XI – полимеризат на дегазацию.
Сополимеризация происходит в батарее, состоящей из трех стандартных полимеризаторов (аппараты 12) объемом 20 м3 при последовательной непрерывной подаче шихты снизу и выводе полимеризата из верха аппарата. В полимеризаторах поддерживается температура 50–80 °С, при этом на выходе из последнего аппарата достигается практически полная конверсия. Общее время полимеризации составляет 5–6 ч. Теплота, выделяющаяся при полимеризации, отводится промышленной циркуляционной водой, подаваемой в рубашки аппаратов 12. Полимеризат через фильтр 13, где отделяются нерастворимый в углеводородах полимер, подается в интенсивный смеситель 16 на смешение с 20%-ной водной дисперсией стабилизатора. При необходимости получения масло- или саженаполненного каучука в раствор каучука на стадии дезактивации катализатора вводят наполнители – углеводородное масло или технический углерод.
Дисперсия стабилизатора готовится в аппарате 14 и дозируется на смешение с полимеризатом насосом 15. Заправленный стабилизатором полимеризат после усреднения в аппарате 17 насосом 18 откачивается на водную дегазацию, которая осуществляется по обычным схемам при температуре 100–130 °С и давлении 0,15–0,30 МПа. Дальнейшая переработка полимеризата, сушка и упаковка каучука проводятся по схемам, описанным при получении СКИ-3. По аналогичной схеме осуществляется получение каучука СКД-Л.
Производство ДСТ-30
Бутадиен-стирольный тройной блоксополимер ДСТ-30 получается периодическим способом в стандартных полимеризаторах объемом 20 м3. Технологический процесс включает следующие стадии: химическая очистка компонентов шихты; получение блоксополимера; стабилизация; дегазация; гранулирование и упаковка каучука.
Для дезактивации примесей, реагирующих с катализатором, растворитель, стирол и бутадиен из мерников 1, 2 и 3 (рис. 2) подаются на титрование раствором литийорганических соединений в аппараты 4, 5 и 6, снабженные мешалками и рубашками для подачи рассола. Растворы литийорганических соединений готовятся в аппаратах с мешалками 23 и 24 разбавлением концентрированных продуктов растворителем, очищенным от примесей и осушенным, по обычным схемам. В качестве растворителя при получении ДСТ-30 используют толуол или смешанный циклогексан-гексановый растворитель.
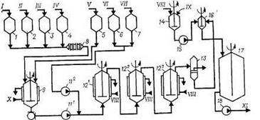
Рис. 2. Схема подготовки исходных продуктов и полимеризации при получении ДСТ-30 [4]:
1, 2, 3, 10, 11, 12 – меринки; 4,5,6 – титраторы; 7, 8, 9 – смотровые фонари; 13, 14, 15. 17, 20, 22 – насосы; 16 – полимеризатор; 18 – фильтр; 19 – интенсивный смеситель; 21 – усреднитель; 23, 24 – аппараты для приготовления катализатора; 25 – аппарат для приготовления стабилизатора.
I – толуол; II – стирол; III – бутадиен; IV – дилитийполидивинил; V – бутиллитий; VI – стабилизатор; VII – рассол; VIII – полимеризат на выделение; IX – вода.
Оттитрованные до слабо-коричневой окраски компоненты шихты через соответствующие смотровые фонари сливаются в мерники 10, 11 и 12, откуда насосами 13, 14 и 15 дозируются в полимеризатор 16 в такой последовательности: вначале из мерника 10 насосом 15 подается рассчитанное количество растворителя, затем из мерника 11 насосом 14 загружается половина стирола, после чего из мерника 24 – необходимое количество раствора катализатора. Состав шихты, ч. (масс) [4]:
|
Стирол |
6 |
|
Бутадиен |
14 |
|
Растворитель |
80 |
Процесс полимеризации ведут при заданной температуре до полной конверсии стирола; для отвода теплоты, выделяющейся при реакции, в рубашку полимеризатора подается охлаждающая вода. Перед подачей бутадиена снижают температуру в полимеризаторе до 35 °С, после чего дозируют бутадиен с такой скоростью, чтобы температура не поднималась выше 60 °С. При достижении конверсии бутадиена не менее 90% в полимеризатор подают оставшуюся половину стирола и продолжают полимеризацию. Для достижения полной конверсии мономеров температуру в реакторе повышают и проводят дополимеризацию. Первая стадия полимеризации протекает при 40–45 °С в течение 1 ч, вторая стадия – при 50 – 60 °С в течение 5 ч, третья стадия – при 70–80 °С в течение 1 ч. По окончании процесса полимеризации раствор полимера насосом 17 через фильтр 18 подается на смешение с раствором стабилизатора, который готовится в аппарате 25 и дозируется из расчета 0,7 ч. (масс.) на 100 ч. (масс.) полимера в интенсивный смеситель 19. Заправленный стабилизатором полимеризат поступает в усреднитель 21, откуда насосом 22 направляется на выделение.
Рис. 3. Схема безводной дегазации, гранулирования и упаковки каучука при получении ДСТ-30 [4];
1 – концентратор; 2 – безводный дегазатор; 3,5 – червячные прессы; 4 – шнековый транспортер; 6 – вибросито; 7 – виброподъемннк; 8 – дозирующее устройство; 9 – калорифер; 10, 12 – сепараторы; 11, 13 – конденсаторы; 14 – сборник растворителя; 16 – насос.
I – полимеризат; II – пар; III – вода охлажденная; IV – растворитель в рецикл- V – каучук на упаковку; VI – воздух.
Выделение каучука осуществляется безводной дегазацией (рис. 3), позволяющей исключить из процесса стадию регенерации растворителя. Полимеризат, содержащий 20% сополимера, поступает в горизонтальный концентратор 1, обогреваемый через рубашку паром и снабженный перемешивающим устройством. Упаренный полимеризат, содержащий не менее 26% полимера, стекает в двухвалковый дегазатор 2, состоящий из двух камер – верхней (приемной) и нижней, где происходит окончательная дегазация полимера на поверхности рабочих валков; валки обогреваются паром давлением 0,9 МПа. Раствор полимера, попадая на горячие валки, равномерно распределяется по всей их длине. В верхней камере дегазатора происходит первичное удаление растворителя, пары которого поступают в сепаратор 10, объединяясь с парами, отходящими из концентратора 1. Возвратные продукты конденсируются в конденсаторе 11, охлаждаемом промышленной водой, несконденсированные пары после отделения от конденсата в сепараторе 12 поступают вконденсатор 13, охлаждаемый охлажденной водой. Несконденсированные продукты направляются на абсорбцию, а конденсат стекает в сборник 14, откуда насосом 15 направляется в отделение полимеризации на приготовление шихты.
