Бутадиен-стирольные каучуки, получаемые в растворе и эмульсии
Низкотемпературные бутадиен-стирольные каучуки получают с применением в качестве инициатора полимеризации окислительно-восстановительных систем. В настоящее время за рубежом наиболее распространена необратимая железопирофосфатная система (инициатор – гидропероксид п-ментана, активатор – пирофосфатный комплекс двухвалентного железа) с добавкой небольших количеств этилендиаминтетраацетата натрия (трилон Б), образующего комплекс с трехвалентным железом. В отечественной промышленности низкотемпературные бутадиен-стирольные каучуки получают с использованием гидропероксидов изопропилбензола и изопропилциклогексилбензола. В качестве регулятора молекулярной массы применяют тpeт-додецилмеркаптан. Для создания и стабилизации эмульсии мономеров в воде используют эмульгаторы – калиевые мыла высших жирных кислот или диспропорционированной канифоли. Вспомогательными компонентами полимеризации являются: электролиты (тринатрийфосфат и хлорид калия), способствующие поддержанию заданного рН системы и понижению вязкости латекса, и вещества, повышающие стабильность латекса (натриевая или калиевая соль продукта конденсации формальдегида с нафталинсульфокислотой или алкилнафталинсульфокислотой – лейканол, даксад). Для прекращения полимеризации при достижении заданной конверсии в систему вводят стоппер – диметилдитиокарбамат натрия. Массовое соотношение мономеры: вода = = 100: (185÷250); конверсия 60%. В последнее время конверсия при получении бутадиен-стирольных каучуков низкотемпературной полимеризации доводится до 70%. Чтобы при этом не ухудшались свойства товарного каучука, прибегают к более глубокому регулированию молекулярной массы сополимеров, а для сохранения высоких скоростей процесса при глубокой конверсии рекомендуется использовать более активные инициирующие системы.
Соотношение мономеров и состав шихты для получения бутадиен-стирольных каучуков определяются маркой выпускаемого каучука.
Технологический процесс получения бутадиен-стирольных каучуков, осуществляемый по непрерывной схеме, состоит из следующих стадий:
1. приготовление углеводородной и водной фаз;
2. приготовление растворов инициатора, активатора, регулятора и стоппера и дисперсии антиоксиданта;
3. полимеризация и ее обрыв;
4. отгонка незаполимеризовавшихся мономеров из латекса; выделение и сушка каучука.
Подготовительные операции и сополимеризация
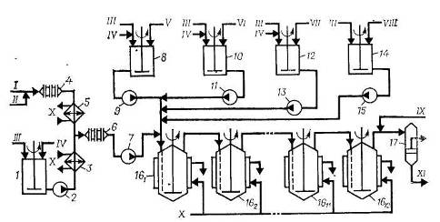
Схема установки для получения низкотемпературных бутадиен-стирольных каучуков непрерывной полимеризацией в эмульсии показана на рис. 4. Водная фаза, включающая раствор основного эмульгатора, электролита и второго эмульгатора (лейканола), готовится в аппарате 1 смешением указанных компонентов, дозируемых в соответствии с заданной рецептурой, и имеет рН 10–11. Готовая водная фаза насосом 2 через холодильник 3, охлаждаемый рассолом, подается на смешение с углеводородной фазой в диафрагмовый смеситель 6.
Рис. 4. Схема полимеризации при получении низкотемпературных бутадиен-стирольных эмульсионных каучуков [4]:
1 – емкость для приготовления водной фазы, 2, 7, 9, 11, 13, 15 – насосы; 3, 5 – холодильники; 4, 6 – диафрагмовые смесители; 8, 10, 12, 14 – аппараты для приготовления компонентов; 161 –1612 – полимеризаторы; 17 – фильтр.
I – бутадиен; II – стирол; III – умягченная вода; IV – эмульгаторы; V – инициатор; VI – комплекс железа; VII – ронгалит; VIII – регулятор молекулярной массы; IX – стоппер; X – рассол; XI – латекс на дегазацию.
Углеводородная фаза готовится непрерывным смешением бутадиена и стирола, подаваемых в заданном соотношении дозировочными насосами в диафрагмовый смеситель 4, охлаждается в рассольном холодильнике 5, смешивается с водной фазой в диафрагмовом смесителе 6, после чего насосом 7 подается в первый по ходу аппарат батареи полимеризаторов, состоящей, как правило, из 12 стандартных полимеризаторов объемом 12 или 20 м3. Эмульсия инициатора готовится в аппарате 8 из умягченной воды, инициатора и эмульгатора, дозируемых из соответствующих мерников, и насосом 9 подается на смешение с эмульсией углеводородов в воде в линию шихты перед первым полимеризатором 16.
Регулятор молекулярной массы каучука (трет-додецилмеркаптан) применяется в виде раствора в стироле. Комплекс железа готовится в отсутствие воздуха в виде тонкой взвеси в воде при нагревании смеси растворов пирофосфата калия и сульфата железа (II) при перемешивании или в виде раствора омылением этилендиаминтетрауксусной кислоты едким калием с последующим взаимодействием образовавшейся соли с рассчитанным количеством сульфата железа (II). Ронгалит растворяется в воде при перемешивании. Приготовленные в соответствии с рецептом полимеризации растворы подаются на смешение в линию шихты перед первым полимеризатором. Все растворы исходных компонентов готовятся и хранятся в атмосфере азота.
Полимеризаторы в батарее соединены так, что полимеризуемая шихта поступает в нижнюю часть аппарата через сифон и направляется в следующий аппарат из верха. Полимеризатор представляет собой автоклав с рубашкой и встроенными пучками труб, через которые рассолом отводится теплота, выделяющаяся при полимеризации. Аппарат имеет мешалку рамного типа. Все полимеризаторы (аппараты 161–1612) связаны между собой тремя линиями: по одной из них – основной – продукт передается из одного аппарата в другой, вторая – шунтовая линия – предназначена для вывода любого аппарата в случае отключения его из батареи на ремонт и чистку, третья – разгрузочная – служит для разгрузки выключенного из работы полимеризатора. Обычно в работе находится 10–11 полимеризаторов.
При достижении конверсии мономеров 60–70% (время полимеризации обычно 10–11 ч) в латекс вводят 1%-ный водный раствор стоппера – диметилдитиокарбамата натрия. Стоппер подается в линию латекса после последнего по ходу полимеризатора, затем латекс проходит через фильтр 17, где отделяются твердые включения, и поступает на дегазацию. При необходимости одновременно со стоппером в латекс вводят антиоксидант.
По аналогичной схеме получают высокотемпературные каучуки. Основные отличия при этом связаны с меньшим числом компонентов, используемых при получении высокотемпературных каучуков, отсутствием встроенных поверхностей или дополнительного теплосъема, использованием промышленной воды в качестве теплоносителя для отвода теплоты, выделяющейся при сополимеризации. Для инициирования полимеризации в рубашку первого по ходу процесса полимеризатора подают горячую воду, при этом шихта в аппарате подогревается до 50 °С; в охлаждающие устройства последующих аппаратов подают холодную воду.
Дегазация латексов
Дегазация низкотемпературных латексов осуществляется по схеме, приведенной на рис. 5. Латекс из батареи полимеризаторов поступает в промежуточную емкость 1, снабженную рамной мешалкой, откуда насосом 2 через фильтр 3 подается в колонну предварительной дегазации 4, работающую в режиме прямотока латекс – пар давлением 0,6 МПа. В колонне 4 удаляется основная масса не-прореагировавшего бутадиена, который через сепаратор 6 направляется на выделение и регенерацию, а частично дегазированный латекс насосом 5 подается в верхнюю часть дегазационной колонны первой ступени 7, где окончательно удаляется из латекса бутадиен и отгоняется основная масса стирола. Для окончательного удаления стирола латекс из куба колонны 7 насосом 8 подается в колонну второй ступени дегазации 9. Дегазированный латекс, содержащий менее 0,3% (масс.) стирола, выводится из куба колонны 9 через гидрозатвор 10 и насосом 11 откачивается на выделение каучука. Отгоняемые в колоннах 7 и 9 углеводороды поступают в сепаратор 12, где отделяются от захваченных частиц каучука, возвращаемых в нижнюю часть колонны 9, и далее в систему конденсации, состоящую из двух последовательно соединенных конденсаторов, которые охлаждаются промышленной (аппарат 13) и охлажденной (аппарат 14) водой. Сконденсированные продукты (стирол и вода) через гидрозатвор 15 насосом 16 подаются в отстойник 17, а несконденсированные (бутадиен) вместе с газообразными веществами из колонны 4 подаются на разделение и регенерацию. Углеводородный слой из отстойника 17 поступает на очистку от примесей, а нижний водный слой сливается и направляется на очистку.
