Извлечение серной кислоты из отработанного травильного раствора
Попытки выпаривать очищенную, но жесткую воду на деминерализационной установке ВИЗа, как и на других установках, оказались неудачными из-за значительного роста гипсовых отложений. Поэтому очищенные стоки подвергаются содовому умягчению, осветляются и только после этого направляются на выпарку. Получаемый конденсат содержит около 10 мг/дм3 растворимых солей; на современных горизонтальнотрубных пленочных испарителях солесодержание в конденсате в 2–5 раз меньше.
Весьма важно, что обезвоженный и высушенный осадок нашел применение как добавка к исходному сырью при получении цемента (например, на Невьянском цементном заводе, Свердловская область).
В цветной металлургии на Кыштымском медеэлектролитном заводе (Челябинская область) сернокислые медьсодержащие стоки обрабатываются на аналогичной нейтрализационной установке. Очищенная вода используется повторно, а медьсодержащий осадок утилизируется.
2. Регенерация отработанного травильного раствора (ОТР) серной кислоты методом кристаллизации
Технология предназначена для регенерации отработанных травильных растворов с целью возврата серной кислоты (до 95%) требуемого качества в производство для повторного использования с одновременным получением кристаллогидрата сульфата железа (железного купороса) в виде товарного продукта. Технология предполагает следующие стадии:
· предварительное охлаждение отработанного раствора;
· катодное восстановления железа 3-х валентного до формы железа 2-х валентного в электролизере камерного типа с полупроницаемыми перегородками из микрофильтрационных мембран марки МФФК;
· кристаллизацию методом охлаждения с добавлением высаливающего агента – серной кислоты;
· механическое обезвоживание на центрифуге для выделения кристаллогидрата железного купороса из суспензии.
Эффективность очистки от примесей железа – до 60%.
Технологическая схема:
Е – емкость; ФМ – фильтр предварительной очистки; ТО – теплообменник предварительного охлаждения; ЭЛ – электродиализатор; ВАК – выпрямительный агрегат; К – узел кристаллизации; Ц – центрифуга; ХА – холодильный агрегат (чиллер)
3. Извлечение серной кислоты из отработанного травильного раствора
В процессе удаления окалины или травления серной кислотой железных и стальных деталей, например листов, полос или проволоки, железо растворяется в сернокислом травильном растворе с образованием сульфата двухвалентного железа. При продолжительном использовании содержание серной кислоты в травильном растворе уменьшается, а концентрация двухвалентного железа возрастает и в какой-то момент скорость травления становится настолько малой, что отработанный травильный раствор приходится заменять.
В отработанном травильном растворе содержится 0,5—10 % серной кислоты и до 10 % или более сульфата двухвалентного железа. Практичные методы выделения как серной кислоты, так и соединений железа из отработанных травильных растворов представляют большой интерес как по экономическим причинам, так и для защиты окружающей среды.
Известен ряд процессов, предназначенных для обработки отработанных травильных растворов. Одна группа таких процессов включает применение кристаллизации гептагидрата сульфата двухвалентного железа из раствора путем охлаждения и (или) упаривания отработанного раствора. Такие процессы связаны с большим расходом энергии и приводят к получению соединений железа в таком виде, в котором они не могут найти применения.
Процесс предназначен для выделения из отработанного водно-сернокислотного травильного раствора серной кислоты и кристаллического сульфата двухвалентного железа путем кристаллизации. Применяемая аппаратура включает резервуар для обработки, отстойник и сетчатый фильтр. Для облегчения сбора кристаллов резервуары имеют наклонное дно, а в отстойнике имеются пластинчатые перегородки, способствующие осаждению кристаллов. Сетчатый фильтр работает в непрерывном режиме; весь процесс контролируется автоматически.
Процесс, разработанный Р. Н. Смитом использует электродиализ (ЭД) для перевода растворимых сульфатов металлов, содержащихся в травильном растворе, в нерастворимые окислы металлов. Турбулентный поток отработанного травильного раствора, поступающий в соответствующую камеру аппарата ЭД, подвергается воздействию акустической энергии, благодаря чему нерастворимые оксиды остаются в суспензии и не происходит образования осадка на мембране.
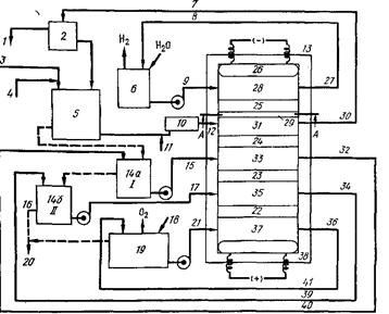
Схема этого процесса представлена на рис.3. На схеме показан обычный аппарат 13 для электродиализа, устойчивый к действию кислот и щелочей, который разделен на камеры 37, 35, 33, 31 и 28 ион-проницаемыми мембранами 22, 23, 24 и 25 соответственно. Для сборки аппаратуры могут быть использованы хорошо известные конструкционные элементы и материалы, которые не показаны на схеме.
Между анионообменной мембраной 25 и катодом находится пластиковая перегородка с отверстиями, имеющая многофункциональное назначение. Она, в частности, предназначена для создания гидравлического напора на поверхности мембран и обеспечивает максимальное прохождение травильного раствора через камеру для отработанного раствора 20, выполненную в виде извилистого канала, уменьшая количество раствора, проникающего другими путями. Аналогичные перегородки имеются и в других камерах.
Показанные на схеме мембраны 22, 23, 24 и 25 представляют собой анион-проницаемые мембраны. В анодной камере 37 помещен анод, а в катодной камере 28 — катод. Камера для травильного раствора 31 расположена рядом с катодной камерой 28 и отделена от нее мембраной 25. Две концентрационные камеры 33 и 35 находятся между анодной камерой 37 и камерой для травильного раствора 31. Первая концентрационная камера образована ионпроницаемыми мембранами 23 и 24, а вторая — ионпроницаемыми мембранами 22 и 23. В качестве мембран 22, 23 и 24 могут быть использованы любые мембраны, через которые проникают анионы. Анод и катод 26 соединены с источником постоянного тока, не показанным на схеме. Цифрой 2 обозначено устройство для вывода твердых веществ.
Рис. 3. Схема процесса выделения серной кислоты из травильного раствора с помощью электролиза: / — твердый оксид железа; 2—5, 9 — 13, 15—17, 21 — 38 (в тексте); 6 — 1 н. NaOH; 7 — рецикл травильного раствора; 8 — рецикл католита; 14а, 146 — концентрирующие камеры I и II; 18 — подача свежей воды или концентратора II; 19 — 5—6 н. HjSO, или полисульфонат; 20 — выделенная серная кислота, возвращаемая на стадию травления; 39 — рецикл из концентрирующей камеры II; 40 — рецикл из концентрирующей камеры I; 41 — рецикл анолита
К каждой из камер подходят линии для подачи и вывода растворов. Входная линия 36 и выходная линия 21 позволяют проводить циркуляцию анолита в анодной камере 37. Линии 34 и 17 предназначены для циркуляции электролита в концентрационной камере 35. По линии 16 выводится выделенный товарный продукт — серная кислота. Линии 32 и 15 предназначены для циркуляции электролита в концентрационной камере 33, а линии 30 и 12 — для циркуляции раствора в камере для отработанного раствора 31. Указанные линии трубопроводами соединены с устройством для вывода твердых веществ 2.
