Каталитическая конверсия метана водяным паром
3. прямое каталитическое окисление метана в кислородсодержащие продукты - спирты и формальдегид.
В промышленной практике получили распространение следующие методы конверсии метана: каталитическая конверсия и высокотемпературная (некаталитическая) конверсия. По первому методу конверсию можно проводить в одну и две ступени (соответственно одноступенчатая и двухступенчатая каталитическая конверсия). [3]
Разработка процесса прямого каталитического окисления метана в кислородсодержащие продукты началась еще в начале XX столетия. Несмотря на то что этот процесс термодинамически возможен при атмосферном давлении и комнатной температуре, до сих пор не удалось подобрать эффективные катализаторы. Поэтому в настоящее время этот процесс проводят без катализатора при высоких давлениях, однако выходы полезных продуктов невелики. Следовательно, данный процесс не является в настоящее время перспективным для промышленной реализации. Остановимся подробнее на наиболее привлекательном методе превращения метана - окислительной конденсации метана. [1]
2 Принципиальная схема паровоздушной конверсии метана[4]
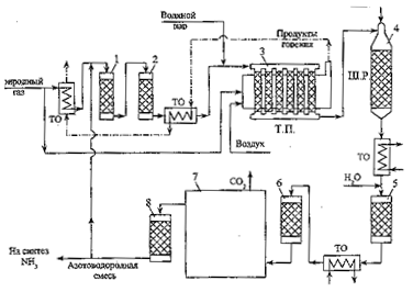
Блок-схема отделения паровоздушной конверсии природного газа в технологической нитке производства аммиака приведена на рис.1.
Рис.1. Принципиальная схема отделения конверсии природного газа в агрегате по производству аммиака:1 – аппарат гидрирования сераорганических соединений; 2 – адсорбер сероводорода; 3 – печь первичного реформинга природного газа (трубчатая печь (Т.П.); 4 – реактор вторичного реформинга (шахтный реактор (Ш.Р.); 5, 6 – конвертеры монооксида углерода I и II ступени; 7 – блок очистки от СО2 ; 8 – метанатор; ТО – теплообменники.
Природный газ вначале проходит через аппараты 1, 2 очистки от сераорганических соединений. В аппарат 1 подается часть производимого в отделении конверсии потока азотоводородной смеси; содержащие серу соединения реагируют с водородом, образуя сероводород, который удаляется из смеси в аппарате 2 при взаимодействии с оксидом цинка, либо адсорбцией на цеолите. Очищенный природный газ смешивается с водяным паром и поступает в реакционные трубы печи первичного реформинга 3 (трубчатой печи), заполненные никелевым катализатором. Здесь происходит превращение большей части СН4 и сопутствующих углеводородов в смесь Н2 , СО и СО2. Итоговые уравнения основных реакций, протекающих в трубчатой печи можно записать в виде:
СН4 + Н2О
3 Н2 + СО (1)
СО + Н2О
Н2 + СО2 (2)
Суммарный процесс: СН4 + 2Н2О
4 Н2 + СО2 (3)
Реакция (1) идет с поглощением теплоты, реакция (2) – с ее выделением. Суммарный тепловой эффект процесса определяется эндотермической реакцией (1), необходимая теплота подводится к реакционным трубам от сжигаемого в межтрубном пространстве природного газа.
Вслед за первичной конверсией природного газа проводится паровоздушная конверсия остаточного количества углеводородов (вторичный реформинг) в шахтном реакторе 4. Данный аппарат выполняет в рассматриваемой схеме две важные функции: увеличение степени конверсии метана за счет значительного повышения температуры по сравнению с температурой, достигаемой в тепловой печи, и приготовление смеси газов с необходимым содержанием азота для последующего синтеза аммиака. В шахтном реакторе, загруженном никелевым катализатором, последовательно протекают реакции окисления горючей смеси газов кислородом воздуха, подаваемого на входе шахтного реактора, и реакции (1), (2). Среди реакций окисления превалирует реакция
2 Н2 + О2
2 Н2О , (3)
протекающая до полного исчерпывания кислорода. Реакция (3) преобладает среди других реакций окисления, так как в газовой смеси, поступающей в шахтный реактор, количество водорода значительно превышает количество других горючих газов.
Обе функции шахтного реактора обеспечиваются за счет парадоксального на первый взгляд решения – сжигания части полученного на предыдущей стадии продукта в объеме реактора. В результате происходит адиабатный разогрев смеси, температура резко возрастает, вследствие чего и повышается степень конверсии метана. Весь кислород, содержащийся в подаваемом в шахтном реакторе воздухе, расходуется, и в смеси с продуктами конверсии остаются только другие компоненты воздуха – азот и аргон. Поэтому для приготовления азотоводородной смеси в данной схеме отпадает необходимость в выделении азота из воздуха путем его сжижения и низкотемпературной ректификации.
Выходящая из шахтного реактора смесь после ступенчатого промежуточного охлаждения последовательно проходит реакторы 5 и 6, в которых происходит практически полная конверсия метана с образованием водорода на селективных катализаторах ( I ступень конверсии в реакторе 5 – на среднетемпературном железо-хромовом катализаторе и II ступень в реакторе 6 – на низкотемпературном цинк-хром-медном катализаторе ), обеспечивающих избирательное протекание реакции (2) при заторможенной реакции (1). Далее полученная азотоводородная смесь освобождается от углекислого газа абсорбцией раствором моноэтаноламина или бикарбоната калия в технологическом блоке 7. Оставшиеся в смеси незначительные примеси оксидов углерода, являющихся ядами для катализатора синтеза аммиака, нейтрализуют во вспомогательном каталитическом реакторе – метанаторе 8, в котором реакции (1) и (2) протекают справа налево, превращая оксиды углерода в метан, инертный по отношению к катализатору синтеза аммиака. Из метанатора очищенная азотоводородная смесь идет в отделение синтеза аммиака, небольшая часть смеси поступает в головной аппарат 1 схемы.
3.1 Каталитическая конверсия метана[3]
Каталитическая конверсия метана может быть осуществлена либо в смеси метана с водяным паром, либо в смеси метана с водяным паром и кислородом.
В связи с тем, что реакция конверсии метана с водяным паром сильно эндотермична, для ее осуществления требуется подвод тепла. В промышленности этот процесс проводится в трубчатых печах. В трубы пожаропрочной стали загружается никелевый катализатор, снаружи трубы обогреваются топочными газами. Такой метод конверсии нашел применение в тех случаях, когда требуется получить технический водород с минимальным содержанием азота. Процесс ведется при температуре 800 — 850°С на выходе из слоя катализатора. К 1 м3 природного газа добавляют обычно 2—2,5 м3 водяного пара. Остаточное содержание, метана в конвертированном газе составляет 1 — 2%.
Преимущество этого метода заключается в том, что для обогрева труб могут быть использованы любые горючие газы, в том числе отходы производства. Недостатком этого метода являются большие капитальные затраты на сооружение установок и необходимость использования высококачественных легированных сталей.
