Первичная подготовка нефти
До последнего времени для разрушения нефтяных эмульсий применялся анионоактнвный деэмульгатор - нейтрализованный черный контакт (НЧК). Этот деэмульгатор применяется на некоторых установках обессоливания до сих пор.
В настоящее время все шире используются различные неионогенные деэмульгаторы, из числа которых наиболее известны ОЖК и ОП-10. Деэмульгатор ОЖК представляет собой оксиэтилированные жирные кислоты, а ОП-10 оксиэтилированные алкилфенолы. Наиболее распространены термохимические и электрические способы разрушения эмульсий. Под влиянием электрического поля высокого напряжения, заряженные капельки воды перемещаются к электродам. Поскольку частота поля в межэлектродном пространстве меняется, происходит изменение направления движения капель воды, они сталкиваются друг с другом и сливаются.
1.5. Обезвоживание нефти
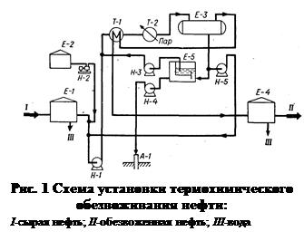
Наиболее простой способ удаления воды из нефти на промыслах - термохимическое обезвоживание при атмосферном давлении. К подогретой до 30-50°С нефти добавляется деэмульгатор, а затем нефть поступает в резервуар для отстаивания. При такой обработке нефти возможны большие потери легких нефтепродуктов во время отстаивания в негерметичных резервуарах. Эти недостатки устраняются при термохимическом отстаивании под давлением (рис. 3). Сырую нефть забирают из Е-1 насосом Н-1, смешивают с деэмульгатором, подаваемым из Е-2, прокачивают через теплообменник Т-1 и паровой подогреватель Т-2 в термоотстойник Е-З. В термоотстойнике под давлением »15 ат нефть находится в течение 1-3 ч. Обезвоженная нефть через теплообменник Т-1 направляется в резервуар Е-4. В резервуаре нефть дополнительно отделяется от воды. Отстоявшаяся вода сбрасывается в нефтеловушку Е-5, а затем закачивается в скважину А-1. Часть сточных вод, удаленных из термостойника, возвращается на прием сырьевого насоса, с целью повторного использования содержащегася в сточной воде деэмульгатора. Нефть из ловушки вновь подается на обезвоживание.
1.6. Обессоливание нефтей
При глубоком обезвоживании некоторых нефтей, в пластовой воде которых содержится мало солей, происходит почти полное их удаление. Однако большинство нефтей нуждается в дополнительном обессоливании.
В некоторых случаях для обессоливания используется термохимический метод, но чаще применяется способ, сочетающий термохимическое отстаивание с обработкой эмульсии в электрическом поле. Установки последнего типа носят название электрообессоливающих (ЭЛОУ).
Технологическая схема установки электрообессоливания нефти приводится на рис. 4. Нефть, в которую введены промывная вода, деэмульгатор и щелочь, насосом Н-1 прокачивается через теплообменник 7-1 и пароподогреватель Т-2 в электродегидратор первой ступени Э-1. Здесь удаляется основная масса воды и солей (содержание их снижается в 8-10 раз.) На некоторых установках ЭЛОУ перед Э-1 находится термохимическая ступень. Из Э-1 нефть поступает в электродегидратор второй ступени Э-2 для повторной обработки. Перед Э-2 в нефть вновь подается вода. Общий расход воды на обессоливание составляет 10% от обрабатываемой нефти. На некоторых установках свежая вода подается только на вторую ступень обессоливания, а перед первой ступенью с нефтью смешиваются промывные воды второй ступени. Так удается снизить расход воды на обессоливание вдвое.
Обессоленная нефть из Э-2 проходит через теплообменник Т-1, холодильник и подается в резервуары обессоленной нефти. Вода, отделенная в электродегидраторах, направляется в нефтеотделитель Е-1 для дополнительного отстоя. Уловленная нефть возвращается на прием сырьевого насоса, а вода сбрасывается в промышленную канализацию и передается на очистку.
1.7. Основные виду электрообессоливающих установок
Главным аппаратом установки является электродегидратор - емкость, снабженная электродами, к которым подводится переменный ток высокого напряжения. В эксплуатации на промысловых и заводских установках ЭЛОУ находятся электродегидраторы различных конструкций: вертикальные, шаровые и горизонтальные.
Вертикальный электродегидратор (рис. 5) представляет собой цилиндрический сосуд диаметром 3 м, высотой 5 м и объемом 30 м3. Внутри находятся электроды - металлические пластины, подвешенные на фарфоровых изоляторах. Ток подается к электродам от двух повышающих трансформаторов мощностью по 5 ква (киловольтампер) каждый. Напряжение между электродами от 15 до 33 кв.
Сырье вводится в электродегидратор через вертикальную, вмонтированную по оси аппарата трубу, которая на половине высоты дегидратора заканчивается распределительной головкой-Головка устроена так, что через ее узкую кольцевую щель эмульсия нефти и воды вводится в виде тонкой веерообразной горизонтальной струи. Обработанная нефть выводится в центре верхнего днища электродегидратора, а отстоявшаяся вода-через нижнее днище.
Недостатком вертикальных электродегидраторов, приведшим к их вытеснению более современными конструкциями, является низкая производительность, недостаточно высокая температура обессоливания. Из-за низкой производительности на установках ЭЛОУ приходилось соединять параллельно 6-12 аппаратов. На мощных электрообессоливающих установках, построенных в 1955-1970 гг., применяются шаровые электродегидраторы емкостью 600 м3 и диаметром 10,5 м. Производительность такого дегидратора (рис. 6) равна 300-500 м3/ч. Принцип его действия тот же, что и вертикального аппарата, но вместо одного стояка с распределительной головкой для ввода сырья и одной пары электродов в шаровом электродегидраторе их по три.
Шаровые дегидраторы имеют в 10-15 раз большую производительность, чем вертикальные, но они громоздки и трудоемки в изготовлении. Кроме того, они не могут эксплуатироваться при высоком давлении. Повышение расчетного давления электродегидратора привело бы к большому перерасходу металла на аппарат.
