Получение гидроксида натрия каустификацией содового раствора
В процессе выпаривания важно не только максимально выделить примеси в твердую фазу, но и получить крупные быстро осаждающиеся кристаллы карбоната натрия и сульфата натрия. Полнота выделения солей обеспечивается высокой концентрацией гидроксида натрия и длительного выдерживания раствора едкого натра, обеспечивающей снятие пересыщения по карбонату натрия и сульфату натрия.
Если в растворе содержится воздух, он заметно ухудшает процесс осаждения твердой фазы, образуя с раствором устойчивую пену, захватывающую значительное количество кристаллизирующейся соли в виде мелких кристаллов, окруженных пузырьками воздуха. Поэтому для быстрого осаждения солей, а следовательно и для получения чистого продукта важно максимально исключить контакт выпариваемого раствора с воздухом. /2/
Плавка едкого натра
Максимальная концентрация едкого натра, достигаемая в выпарных установках, составляет примерно 70 %. Более концентрированные растворы едкого натра обладают большой вязкостью, что делает дальнейшее обезвоживание гидроксида натрия в выпарных установках неэкономичным. Для дальнейшего обезвоживания в промышленности применяют плавильные котлы, изготовленные из щелостойкого серого грунта.
Температура кипения едкого натра при атмосферном давлении составляет 13880 С, поэтому полное обезвоживание гидроксида натрия возможно лишь при этой температуре. Достижение такой температуры связано с техническими трудностями. Для нагрева плава до такой температуры используют дымовые газы, образующиеся при сжигании угля, мазута или природного газа.
Обезвоживание едкого натра протекает в одном плавильном горшке /периодический процесс/ или в батарее из 6-9 плавильных горшков, соединенных последовательно. В этом случае плавка едкого натра ведется непрерывно, так как обезвоживание продукта осуществляется по мере движения его через плавильные горшки.
Наиболее важной операцией в отделении плавки является очистка расплава. Водные растворы гидроксида натрия при высоких температурах очень агрессивны, поэтому первые по ходу едкого натрия подогреватели и котлы могут разрушаться. Для защиты стенок аппаратов от коррозии к раствору едкого натра, перед подачей его на плавку, добавляют 1,3 –1,5 кг/т NaNo3 или серу. Образующаяся в результате коррозии окись железа Fe2+ окисляется нитратом до трехвалентного железа - Fe3+ и в виде оксида Fe2O3 легко осаждается на дно плавильных горшков. На стенках образуется покрытие из Fe2O3, препятствующее дальнейшему коррозионному разрушению аппарата. А сера способствует получению едкого натра белого цвета, разрушая соединения, окрашивающие расплав в зеленый цвет.
При охлаждении плава в последнем плавильном котле образуются три слоя: верхний слой – белая каустическая сода в количестве 95 % массы всего плава /готовый продукт/, средний слой – серая каустическая сода в количестве 3 %, возвращается обычно в соседний котел и нижний слой - красного цвета в количестве 2 % - отход производства, который сливается в отдельные барабаны. /2/
Рис.2. Диафрагменный электролизер.
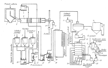
Рис.5. Технологическая схема производства едкого натра известковым способом (отделение каустификации):
1 – силос для извести; 2,11 – сборники содового раствора; 3 – лотковый питатель; 4 – напорный сборник содового раствора; 5 – сборник раствора, полученного при растворении солей выпарки; 6 – гаситель–каустификатор; 7 – сборник промывных вод; 8 – бункер недопада; 9 – сифонное корыто; 10, 13 – каустификаторы первой и второй каустификации; 12 – отстойник; 14 – сборник слабых щелоков; 15 – барабанный вакуум-фильтр; 16 – напорный бак конденсата; 17 – шнековая мешалка; 18 – сборник конденсата и фильтрата; 19 – мешалка шлама; 20, 23–26, 30, 32 – насосы; 21, 28 – приемные мешалки шлама и суспензии; 22 – шестиярусный промыватель шлама; 27 – пескоулавитель; 29 – мешалка перелива; 31 – трубчатый подогреватель; 33 – смеситель для получения нормального содового раствора.
Приложение 3
Ультратермостат и аккумулятор холода
Обслуживание и уход за ультратермостатом и аккумулятором холода. Подготовка к работе
Прежде чем приступить к работе следует очистить бак и части, защищенные противокоррозионными средствами, а затем предотвратить возможность поражения электрическим током (зануление, заземление).
В зависимости от температурных пределов, в которых предусматривается работа, бак ультратермостата следует наполнить жидкостью согласно таблице, приведенной в паспорте.
В случае совместной работы ультратермостата с аккумулятором холода или другим прибором, этот взаимодействующий прибор необходимо наполнить такой же самой охлаждающей жидкостью, какой наполнен ультратермостат.
После этого взаимодействующие приборы соединить резиновыми или металлическими шлангами, в зависимости от рабочей температуры.
В случае работы ультратермостата без взаимодействующего прибора, наконечник насоса следует соединить с наконечником при помощи замыкающего трубопровода, входящего в оснащение ультратермостата.
В металлическую оправу установить соответствующий контактный термометр и соединить его при помощи штепсельной вилки с термоузлом.
После предварительного снятия с магнитов короткозамыкающей перемычки, надеть на термометр головку. Вращая головку установить поперечный указатель термометра на требуемую температуру.
При вращении вправо повышают температуру, а влево снижают.
Отвернуть гайку гнезда контрольного термометра и установить в нем термометр, соответствующий данному температурному пределу.
При помощи электропровода подключить ультратермостат к сети переменного тока 220 В/50 Гц.
После выполнения вышеперечисленных операций можно приступить к нормальной работе.
Примечание: запуск ультратермостата без предварительного наполнения бака жидкостью угрожает немедленной порче нагревателя.
Работа в пределах от температуры окружающей среды до + 990 с
Для получения номинальной точности (± 0,050 С) в вышеуказанных пределах температур (а в особенности от температуры + 500 С) следует включить холодильник в систему циркуляции охлаждающей жидкостью. С этой целью один наконечник холодильника соединяют при помощи резинового шланга с водопроводным краном, а второй с водоотводной раковиной.
Задачей охлаждающей жидкости, проходящей через холодильник, является выравнивание тепловых импульсов, образуемых нагревателем. Количество воды, проходящей через холодильник, следует регулировать в соответствии с рабочей температурой (чем выше температура, тем меньше количество проходящей воды).
Регулировку количества воды выполняют при помощи крана или дросселя, установленного между краном и холодильником.
Работа в пределах температур от 990с до 2000с
Бак ультратермостата следует наполнить глицерином, гликолем или минеральным маслом, имеющим температуру воспламенения свыше 2500С.
Наконечники насоса следует соединить металлическим трубопроводом вместо резинового шланга.
