Производство бета-каротина
ПРОИЗВОДСТВО КРИСТАЛЛИЧЕСКОГО β-КАРОТИНА ИЗ
МОРКОВИ
Исходным сырьем для получения кристаллического β-каротина является морковь, содержащая среди каротиноидов 85—90% β-каротина. Наоборот, в тыкве содержание β-каротина составляет лишь 60—70%. Производство кристаллического каротина включает следующие стадии: 1) экстракция каротина из сухого коагулята белков органическим растворителем; 2) омыление концентрата; 3) экстракция каротина из омыленной массы и 4) кристаллизация каротина.
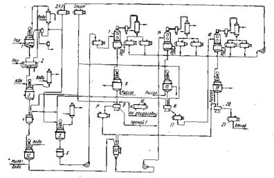
Экстракция каротина. Большинство исследователей сходятся на применении в качестве органического растворителя для экстракции р-каротина хлорированных углеводородов (в основном дихлорэтан). Существует мнение о целесообразности предварительной экстракции белкового коагулята спиртом для удаления стеринов, фосфатидов, свободных жирных кислот и других веществ. Однако дополнительная экстракция спиртом сильно осложнит технологию производства, поэтому необходимость этого процесса нуждается в технико-экономическом обосновании. Экстракцию осуществляют дихлорэтаном в экстракторах непрерывного действия (при крупном производстве) или в аппаратах типа Сокслета при небольших масштабах производства. Дихлорэтана в реактор загружают 400% к массе сухого коагулята. Экстракцию ведут в течение 1—1,5 ч. Содержание каротина в шроте не должно превышать 5% к введенному каротину с белковым коагулятом. Затем в испарителе 2 в присутствии СО2 отгоняют дихлорэтан (температура не должна быть выше 50° С).
Омыление концентрата. Омыление производят 10%-ным раствором едкого кали, которого добавляют около 10% к массе концентрата. Процесс проводят в реакторе 3 с обратным холодильником в течение 20 мин при 50° С. При омылении образуется осадок, содержащий до 80% каротина и жидкое мыло. Осадок отфильтровывают на нутч-фильтре 4 и промывают спиртом от мыла и красящих веществ.
Б. Савинов и А. Свищук указывают на образование нерасслаивающихся эмульсий при омылении липоидных экстрактов в хлорированных углеводородах. Это явление ими было успешно устранено совмещением стадии омыления со стадией экстракции.
Экстракция каротина из омыленной массы. Каротин экстрагируют дихлорэтаном в количестве, необходимом для растворения каротина при комнатной температуре, исходя из того, что в 100 мл дихлорэтана (ДХЭ) растворяется при температуре 25° С 1,16 г каротина.
Экстракцию ведут при комнатной температуре в реакционном аппарате 5, снабженном обратным холодильником и мешалкой. Затем массу фильтруют на нутч-фильтре 6, промывают осадок чистым ДХЭ. Экстракт с промывным ДХЭ сгущают в вакуум-перегонном аппарате 7 до получения пересыщенного раствора.
Первая кристаллизация. Пересыщенный раствор спускают в кристаллизатор 8, где в течение 8 ч идет процесс кристаллизации вначале при комнатной температуре, а затем через 4 ч при охлаждении, к концу процесса температуру доводят до 5° С.
Для увеличения выхода каротина на первой кристаллизации в пересыщенный раствор вводят этиловый спирт в отношении 1:2. Затем отфуговывают в центрифуге 9 выделившиеся кристаллы, промывают их спиртом и высушивают в вакуум-сушилке 10. Маточный раствор I поступает в сборник 11.
Вторая кристаллизация. Маточный раствор 1 перерабатывают совместно с промывными и мыльной массой. Для этого мыльную массу экстрагируют два раза ДХЭ в нутч-фильтре 4, а экстракт промывают водой в смесителе 12. Экстракт и маточник I направляют в сборник 13, откуда они поступают в вакуум-аппарат 14 для упаривания в концентрат П. Последний поступает в кристаллизатор 15, где кристаллизуется 24 ч. Фуговку производят при температуре 5° С в центрифуге 16. Кристаллы каротина II промывают спиртом и направляют на переработку совместно с экстрактом омыленной массы (до первой кристаллизации). Маточный раствор II поступает в сборник 17.
Третья кристаллизация. Маточный раствор II совместно с промывными второй кристаллизации упаривают в вакуум-аппарате 18, кристаллизуют 72 ч в кристаллизаторе 19, фугуют в центрифуге 20. Кристаллы промывают спиртом. Получают кристаллы каротина III, направляемые на переработку в маточный раствор I и в виде отхода маточный раствор II — в сборник
Нормы качества готовой продукции. Кристаллический каротин должен быть однородным, мелкокристаллическим сухим порошком без слежав19, фугуют в центрифуге 20. Кристаллы промывают спиртом. Получают кристаллы каротина III, направляемые на переработку в маточный раствор I и в виде отхода маточный раствор II — в сборник
Нормы качества готовой продукции. Кристаллический каротин должен быть однородным, мелкокристаллическим сухим порошком без слежав шихся комков лилово-красноватого цвета с металлическим блеском. Точка плавления каротина должна быть не ниже 160° С. Содержание β-каротина в кристаллах не менее 90%.
Вопросы усовершенствования технологии производства каротина из моркови. Интересные исследования в этой области были проведены Б. Савиновым и его учениками. Исходя из факта локализации каротина на хромопластах, им было предложено заменить процесс прессования мезги моркови процессом вымывания пластид из клеток интенсивным перемешиванием мезги с водой в суспензионном экстракторе. Им же был разработан метод получения масляных концентратов каротина из влажного белкового коагулята путем применения центробежного смесителя. Разработан метод получения каротина из моркови и тыквы методом термической коагуляции белков в клетке, изучены вопросы экстракции каротина в многочленной батарее. К сожалению, эти методы не нашли широкого применения в связи с развитием химического синтеза витаминов.
ХИМИЧЕСКИЙ СИНТЕЗ β–КАРОТИНА
Метилгептенон (6-метилгептен-5-он-2). Получают его конденсацией диметилвинилкарбинола и ацетоуксусного эфира при температуре 160—165° С по следующей химической схеме:
В реактор 29 из нержавеющей стали, снабженный колонкой с дефлегматором и конденсатором, из мерника загружают вазелиновое масло (высококипящий разбавитель) и при температуре 210° С (в масле) загружают диметилвинилкарбинол и ацетоуксусный эфир так, чтобы температура реакционной массы была не ниже 160—165° С. Затем нагревание продолжают при температуре 160—180° С 3 ч до прекращения выделения газа (СО2). В сборник после конденсатора собирают отгон (спирт с примесью ацетона). Кубовый остаток разгоняют при остаточном давлении 5—6 мм рт. ст. в вакуум-перегонном аппарате 30. Готовый продукт поступает в приемник. Выход 60%.
Метилгептенон — бесцветная жидкость, температура кипения 52—53°С при остаточном давлении 5 мм рт. ст. C8H14О, молекулярная масса 126,19; п2о = 1,4404; d20=0,8616, хорошо перегоняется с водяным паром; Хтах = 243 нм (в спирте), lgs =2,54.
Дегидролиналоол (3,7-диметилоктаен-6-ин-1-ол-3). Дегидролиналоол синтезируют по следующей химической реакции:
