Расчет двух ректификационных установок непрерывного действия для разделения смеси этилацетат – толуол
ВВЕДЕНИЕ
Ректификация - массообменный процесс, который осуществляется в большинстве случаев в противоточных колонных аппаратах с контактными элементами (насадки, тарелки), аналогичными используемыми в процессе абсорбции. Поэтому методы подхода к расчету и проектированию ректификационных и абсорбционных установок имеют много общего. Тем не менее ряд особенностей процесса ректификации (различное соотношение нагрузок по жидкости и пару в нижней и верхней частях колонны, переменные по высоте колонны физические свойства фаз и коэффициент распределения, совместное протекание процессов массо- и теплопереноса) осложняет его расчет.
Одна из сложностей заключается в отсутствии обобщенных закономерностей для расчета кинетических коэффициентов процесса ректификации. В наибольшей степени это относится к колоннам диаметром более 800 мм с насадками и тарелками, широко применяемым в химических производствах. Большинство рекомендаций сводится к использованию для расчета ректификационных колон кинетических зависимостей, получаемых при исследовании абсорбционных процессов.
Большое разнообразие тарельчатых контактных устройств затрудняет выбор оптимальной конструкции тарелки. При этом наряду с общими требованиями (высокая интенсивность единицы объема аппарата, его стоимость и др.) ряд требований может определяться спецификой производства: большим интервалом устойчивой работы при изменении нагрузок по фазам, способность тарелок работать в среде загрязненных жидкостей, возможностью защиты от коррозии и т.п. Зачастую эти качества становятся превалирующими, определяющими пригодность той или иной конструкции для использования в каждом конкретном процессе.
Размеры тарельчатой колонны (диаметр и высота) обусловлены нагрузками по пару и жидкости, типом контактного устройства (тарелки), физическими свойствами взаимодействующих фаз.
Ректификацию жидкостей, не содержащих взвешенные частицы и не инструктирующих, при атмосферном давлении в аппаратах большой производительности часто осуществляют на ситчатых переточных тарелках.
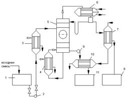
1- емкость для исходной смеси; 2, 9 – насосы; 3 – теплообменник-подогреватель; 4 – кипятильник; 5 – ректификационная колонна; 6 – дефлегматор; 7 – холодильник дистиллята; 8 – емкость для сбора дистиллята; 10 – холодильник кубовой жидкости; 11 – емкость для кубовой жидкости
Рисунок 1 – Принципиальная схема ректификационной установки
Принципиальная схема ректификационной установки представлена на рис.1. Исходную смесь из промежуточной емкости 1 центробежным насосом 2 подают в теплообменник 3, где она подогревается до температуры кипения. Нагретая смесь поступает на разделение в ректификационную колонну 5 на тарелку питания, где состав жидкости равен составу исходной смеси xp.
Стекая вниз по колонне, жидкость взаимодействует с поднимающимся вверх паром, образующимся при кипении в кубовой жидкости в кипятильнике 4. Начальный состав пара примерно равен составу кубового остатка xw, т.е. обеднен легколетучим компонентом. В результате массообмена с жидкостью пар обогащается легколетучим компонентом. Для более полного обогащения верхнюю часть колонны орошают в соответствии с заданным флегмовым числом жидкостью (флегмой) состава xp, получаемой в дефлегматоре 6 путем конденсации пара, выходящего из колонны. Часть конденсата выводится из дефлегматора в виде готового продукта разделения – дистиллята, который охлаждается в теплообменнике 7 и направляется в промежуточную емкость 8.
Из кубовой части колонны насосом 9 непрерывно выводится кубовая жидкость – продукт обогащены труднолетучим компонентом, который охлаждается в теплообменнике 10 и направляется в емкость 11.
Таким образом, в ректификационной колонне осуществляется непрерывный неравновесный процесс разделения исходной бинарной смеси на дистиллят (с высоким содержанием легколетучего компонента) и кубовый остаток (обогащенный труднолетучим компонентом).
1. Ректификационной колонны непрерывного действия
1.1 Материальный баланс колонны и рабочее флегмовое число
Производительность колонны по дистилляту Р и кубовому остатку W определим из уравнений материального баланса колонны:
(1.1)
где F, P и W – производительность колонны по исходному веществу, по дистилляту и по кубовому остатку, соответственно, кг/с.
(1.2)
Отсюда находим:
(1.3)
где
,
и
- массовые доли по дистилляту, исходной смеси и кубового остатка, соответственно, кг/кг смеси.
Пересчитаем составы фаз из мольных долей в массовые доли по соотношению:
(1.4)
где
,
и
- мольные доли по дистилляту, исходной смеси и кубового остатка соответственно, кмоль/кмоль смеси;
,
- молекулярные массы соответственно этилацетата и толуола, кг/кмоль.
(1.5)
(1.6)
кг/кг смеси
кг/кг смеси
кг/кг смеси
Находим производительность по кубовому остатку:
кг/с
Находим производительность колоны по дистилляту:
кг/с
Нагрузки ректификационной колоны по пару и жидкости определяется рабочим флегмовым числом R; его оптимальное значение Rопт можно найти путём технико-экономического расчёта. Ввиду отсутствия надёжной методики оценки Rопт используют приближённые вычисления, основанные на определении коэффициента избытка флегмы (орошения)
Здесь
- минимальное флегмовое число:
(1.7)
где
и
- мольные доли легколетучего компонента соответственно в исходной смеси и дистилляте, кмоль/кмоль смеси;
