Технология производства аскорбиновой кислоты (витамина С)
Автоклавный процесс гидрирования осуществляют при температуре 135—140°С, и рН=7,5—7,8 под давлением 70— 100 атм. при непрерывной подаче водорода, полученного электролитическим путем, в автоклав. Окончание процесса определяют по прекращению падения давления водорода в автоклаве в течение 20 мин. Раствор сорбита охлаждают до 75— 80 °С, снижают давление в автоклаве до 5—7 атм. и направляют раствор сорбита совместно с катализатором на фильтрацию. Катализатор отделяют на друк-фильтре и тщательно отмывают горячей водой. Затем катализатор направляют на регенерацию. Как уже указывалось, процесс гидрирования сопровождается рядом побочных реакций. Для того, чтобы свести их к минимуму, необходимо в периодическом процессе:
— не допускать хранения щелочного раствора D-глюкозы с катализатором;
— проводить реакцию гидрирования при рН, близком к нейтральному (7,3—7,5), т. к. в щелочной среде D-глюкоза будет подвергаться распаду при t==135—140°С.
Однако при смешении катализатора с раствором D-глюкозы в автоклаве наблюдается некоторое снижение величины рН, поэтому рН раствора в начале процесса следует доводить до 8,0, а раствор глюкозы готовить на дистиллированной воде (он должен быть прозрачным и не содержать посторонних солей). Следует использовать особо чистый, электролитический водород. Катализатор необходимо тщательно подготовить и промыть. Величина зерен катализатора—1—2 мм. Остаточное содержание глюкозы по окончании гидрирования не должно превышать 0,1% по массе.
Непрерывный способ
Па предприятиях Венгрии, Германии, некоторых американских фирм, в России (г. Йошкар-Ола) процесс гидрирования глюкозы в сорбит ведут непрерывным способом.
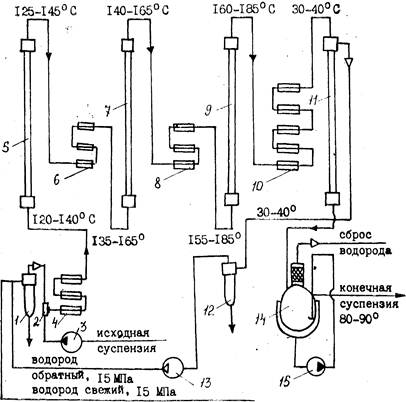
При непрерывном способе более эффективным является применение суспензированного катализатора, т. к. при этом достигается повышение контактной поверхности катализатоpa и наилучшее использование объема автоклава. На основе венгерской лицензионной технологии процесс гидрирования в Йошкар-Оле (рис. 1) осуществляют в каскаде из колонных автоклавов при температуре 140—165°С и давлении 150 атм.
![]() |
1 - маслоотделитель; 2 — смеситель; 3-—насос высокого давления; 4, 6. 8 — пароподогреватели высокого давления; 5, 7, 9 - - реакторы высокого давления: 10 — холодильник высокого давления; 11—сепаратор высокого давления; 12 — брызугоуловитель высокого давления; 13 — циркуляционный компрессор; 14 — сепаратор с брызгоуловителем; 15 — циркуляционный насос
Предварительно готовят 50%-ный раствор глюкозы при t=80°С, охлаждают его до 30—40 °С и подают на гидрирование через специальный смеситель с катализатором.
В системе смесителей готовят 10%-ную суспензию никелевого катализатора в известковой или аммиачной воде, смешивают ее с 50%-ным раствором глюкозы и насосами-дозаторами направляют в три последовательно соединенные колонны. Водород подается в тот же смеситель. По окончании процесса гидрирования раствор сорбита совместно с катализатором поступает для сепарации водорода в сборник, а затем на фильтрацию (система сепаратор—фильтр). Отработанный катализатор промывают горячей водой и передают на регенерацию, а раствор D-сорбита — на очистку.
В настоящее время проведены испытания более технологичного и простого процесса гидрирования на стационарном никелевом катализаторе. Медно-никелевый стационарный катализатор применяют в ГДР для гидрирования глюкозы при t=120—140°С и избыточном давлении 201—240 кгс/см2.Непрерывный процесс гидрирования позволяет применять автоматические контроль и регулирование, обеспечивать более высокое качество продукта и увеличивать производительность труда.
Очистка сорбитного раствора
Очистка производится двумя способами:
1) химическим — методом осаждения ионов тяжелых металлов (меди, железа, никеля) с помощью двузамещенного фосфорнокислого натрия (Na2HPО4) имела. К 20—25%-ному раствору сорбита добавляют 1,5—2% Na2HP04 и 2—S% мела (к массе раствора), нагревают d течение 1 ч до 85— 90 °С, фильтруют через нутч-фильтр или фильтр-пресс с применением асбестовой или угольной подушки. По окончании фильтрации раствор сорбита подвергают анализу.
2) на ионообменных смолах — 25—30%-ный раствор сорбита пропускают через две колонны, заполненные катионитом (Н-+-форма) 1\У-2. При этом рН раствора значительно снижается за счет ионного обмена. Для повышения рН до 4,0— 4,6 раствор пропускают через 3 непрерывно действующие колонны, заполненные слабоосновным анионитом ЭДЭ-10П.
Для получения кристаллического продукта очищенный раствор сорбита выпаривают в вакуум-аппарате при вакууме не ниже 650 мм рт. ст. до содержания сухих веществ 70— 80%. Часть раствора сорбита упаривают на РПИ до содержания влаги 5% и кристаллизуют. Кристаллы отфильтровывают, промывают спиртом и высушивают при температуре 35—40 °С. Получают чистый медицинский сорбит, используемый для лечебных и пищевых целей. Гранулированный D-сорбит из водного концентрата производят на специальной сушильной установке.
Стадия 2. Производство L-сорбозы из D-сорбита
![]() |
L-сорбоза чувствительна к нагреванию, особенно в растворах. Наиболее устойчива при рН 3,0. При рН<3 идет процесс распада до оксиметилфурфурола и далее муравьиной и левулиновой кислот.
Возможны два метода получения L-сорбозы из сорбита:
химический и микробиологический. Химический метод включает до 6 стадий, выход L-сорбозы составляет всего 0,75% от теоретически возможного, поэтому промышленного применения он не нашел.
Микробиологическое аэробное окисление можно представить следующей схемой:
![]() |
Процесс окисления D-сорбита в L-сорбозу осуществляется биохимическим методом и является результатом жизнедеятельности аэробных кетогенных уксуснокислых бактерий, культивируемых на питательной среде, состоящей из D-cop" бита и дрожжевого автолизата или экстракта.
Изучено окислительное действие различных микроорганизмов: Ac. xylinum, Ac. xylinoides, Ac. suboxydans. Наиболее эффективно использование иммобилизованных клеток Gluconobacter Oxydans.
Окисление осуществляется в присутствии биостимуляторов—аминокислот, витаминов группы В, ускоряющих процесс на 40%. Биостимулятор должен отвечать определенным требованиям: обеспечивать высокую скорость процесса, применяться в возможно меньших количествах, быть недорогим и простым в приготовлении, содержать мало балластных веществ, которые затрудняют выделение L-сорбозы и ухудшают ее качество. Биостимуляторы приготавливают, как правило, из дрожжей, подвергая их различным видам обработки. В настоящее время разработан способ приготовления ферментативного гндролизата дрожжей — нового биостимулятора для получения L-сорбозы. Испытания его показали, что окисление сорбита в этих случаях происходит с более высокой скоростью, чем на используемом в производстве кислотном гидролизате дрожжей с кукурузным экстрактом.



