Лекции по оборудованию гостиничных и ресторанных предприятий
Наполнительная воронка предназначена для заполнения водой парогенератора до уровня контрольного крана. Воронка имеет запорный кран и фильтрующую сетку. Сверху воронка закрывается крышкой. При работе запорный кран должен быть закрыт. Контрольный кран уровня установлен так, чтобы определять предельно допустимый уровень воды в парогенераторе.
Клапан - турбинка (рис.2.3) устанавливается на котлах с герметически закрывающейся крышкой 1 в центральной части ее.
Рис. 2.3. Клапан-турбинка
Клапан-турбинка состоит из корпуса 5, вертикального шпинделя 2 с кольцом в верхней части, за которое приподнимают турбинку, когда нужно выпустить пар из котла. На нижнем конце шпинделя установлена турбинка 7 с винтовыми канавками. В корпусе расположены верхний клапан 4, нижний клапан 9, фиксатор 3, штуцер 6-для подсоединения к пароотводу. На внутренней стороне крышки 1 имеется отражатель 8, предназначенный для защиты от засорения клапана-турбинки мелкими частицами пищи. Когда давление под крышкой котла повышается, пар приподнимает турбинку и приводит ее во вращение, проходя по винтовым канавкам. В результате этого часть пара выходит сверху в окружающую среду, а часть - через пароотвод.
Выход пара из клапана-турбинки сигнализирует о начале кипения содержимого котла. Ежедневно по окончании варки турбинку промывают, просушивают и устанавливают на место. Вынимают турбинку из гнезда, потянув головку фиксатора на себя.
Принцип работы. Вода в парогенераторе нагревается до кипения, образующийся пар поступает в пароводяную рубашку, соприкасается со стенками и дном котла, конденсируется, отдавая теплоту парообразования, за счет которой через дно и стенки котла нагревается его содержимое. Конденсат стекает обратно в парогенератор и снова превращается в пар.
Неопрокидывающиеся пищеварочные котлы типа КПЭ.
Котел типа КПЭ-100 (КПЭ-160, КПЭ-250) с косвенным обогревом (рис. 2.4) имеет наружный корпус 21 из листовой стали и варочный сосуд 2 из нержавеющей стали, соединенные между собой так, что образуется замкнутое герметичное пространство, которое является пароводяной рубашкой 4. Пароводяная рубашка во время работы котла заполняется водяным паром, который образуется в парогенераторе с помощью шести тэнов, смонтированных на специальной крышке 1 и помещенных в парогенератор. Последний выполнен в виде прямоугольной стальной коробки, расположенной под днищем наружного котла. Парогенератор заполняется водой до определенного уровня.
Рис. 2.4. Неопрокидывающийся электрический пищеварочный котел КПЭ-100 (КПЭ-160, КПЭ-250)
Между наружным корпусом и облицовкой помещена теплоизоляция 3. Для облицовки применяют стальные листы, покрытые светлой эмалью. Котел установлен на постаменте 22.
Сверху варочный сосуд закрывается откидной на шарнире двустенной крышкой 18, между двойными стенками которой находится воздушная прослойка. В пазу нижней части крышки имеется прокладка из термостойкой пищевой резины, с помощью которой обеспечивается плотность прилегания. ее к котлу, когда завертываются прижимные болты 19. Крышка уравновешивается пружинным противовесом 8, позволяющим фиксировать ее при открывании в любом положении.
Для слива воды при промывке варочного сосуда в нижней части его предусмотрен сливной, кран 20. Для предохранения крана от засорения внутри котла устанавливается сетка-фильтр из нержавеющей стали. Пищеварочные котлы снабжены трубопроводами холодного и горячего водоснабжения и трубопроводом для промывки пароотвода. Трубопроводы расположены под облицовкой котла, наружу выводится только смесительная трубка, на конце которой имеется поворотный патрубок 7, при закрывании крышки котла он автоматически отводится в сторону. Водозапорные вентили также скрыты под облицовкой. Рукоятки вентилей подачи холодной воды 12, подачи горячей воды 13 и для промывки пароотводной трубки 10 выводятся над облицовкой. Вентиль 11 служит для отвода паров кипения в процессе работы котла.
Каждый котел с косвенным обогревом оснащается контрольно-измерительными приборами и арматурой: клапаном-турбннкой 6 с отражателем 17, двойным предохранительным клапаном 15, электроконтактным манометром 16, наполнительной воронкой 14 с краном, контрольным краном уровня 9. Манометр, наполнительная воронка и двойной предохранительный клапан смонтированы в один узел.
При закрытой крышке в котлах в процессе кипения избыточное давление должно быть не более 2,5 кПа (0,025 кгс/см2). Для того чтобы давление не было больше этой величины, в центральной части крышки устанавливают клапан-турбинку.
Электрокотлы имеют автоматическое управление тепловым режимом работы котла, и защиту тэнов от «сухого хода». Регулирование нагрева осуществляется с помощью элетроконтактного манометра при изменении величины давления пара в рубашке. Котлы имеют два режима работы. При первом режиме сначала котел работает на полной мощности, после повышения давления в рубашке до заданного верхнего предела переключается на слабый нагрев (1/6 мощности, а в последних конструкциях котлов 1/9 мощности). Когда давление понижается до нижнего заданного предела, котел вновь включается на полную мощность. Этот режим работы используется при варке супов, борщей и других первых блюд.
При втором режиме котел работает на полной мощности до тех пор, пока давление в рубашке не достигнет верхнего заданного предела. После этого нагреватели котла отключаются. Довариваются продукты за счет аккумулированного тепла без расхода электроэнергии. Второй, режим используется при кипячении молока, варке киселей, овощей.
Защита тэнов от «сухого хода» осуществляется с помощью реле уровня с электродами в парогенераторе. Рядом с котлом находится станция управления 5, в которой смонтированы электрические аппараты автоматического регулирования и защиты котла.
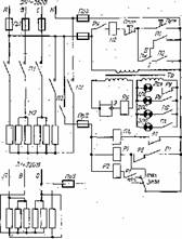
Электрическая схема котла изображена на рис. 2.5. В силовой цепи имеется шесть трубчатых электронагревателей (тэнов), которые включаются двумя магнитными пускателями. Пять тэнов включаются контактами первого 1П магнитного пускателя, а один - второго 2П магнитного пускателя. В цепи управления, изображенной на рисунке тонкими линиями, находятся реле уровня, обмотки магнитных пускателей и электроконтактный манометр с двумя электромагнитными реле. С помощью реле уровня, состоящего из трансформатора Тр, электрода Э и электромагнитного реле РУ, осуществляется защита от «сухого хода». С помощью электроконтактного манометра и двух электромагнитных реле осуществляется автоматическое регулирование работой котла
Рис. 2.5. Электрическая схема котла КПЭ-100 (КПЭ-160, КПЭ-250)
В цепи управления имеются также четыре сигнальные лампы, две кнопочные станции («Пуск», «Стоп») и переключатель ПК, За исключением одной кнопочной станции, все они расположены на станции управления. Лампа ЛСс.х включается при «сухом ходе» и сигнализирует об отключении электронагревателей котла из-за «сухого хода». Лампа 1ЛС работает при нормальном уровне воды в парогенераторе и сигнализирует о подаче напряжения на вводные клеммы котла, т. е. о том, что замкнуты контакты пускового аппарата цехового электрощита. Лампа 2ЛС сигнализирует о подключении одного тэна к сети контактами магнитного пускателя 2П. Лампа ЗЛС сигнализирует о подключении к сети пяти тэнов контактами магнитного пускателя 1П.
