Газометрия скважин во время бурения
1. Газометрия скважин во время бурения. Аппаратура, записываемые кривые, их интерпретация.
При изучении разрезов скважин, особенно для выделения нефтегазоносных пластов, применяют ряд физико-химических методов, объединяемых под названием геохимических. Наибольшее распространение получили газометрия скважин и методы-изучения шлама, относящиеся к числу прямых методов исследования разрезов скважин.
Газометрия скважин
При проведении газометрии скважин исследуют содержание углеводородных газов в буровом растворе, выходящем из скважины на поверхность. Наибольшую информацию о продуктивности пород дают предельные углеводороды от метана СН4 до гексана СбНн. Определенную информацию несут некоторые другие углеводороды (непредельные, изомерные соединения).
При разбуривании продуктивных пластов нефть и газ, находившиеся в порах коллектора, поступают в буровой раствор и выносятся с ним на поверхность.
Концентрация углеводородов в буровом растворе прямо пропорциональна объему породы, разрушаемой долотом в единицу времени, произведению коэффициентов пористости kn и нефте![]()
![]()
газонасыщения k Нг, пластовому давлению рпл (в газоносных пластах) или газовому фактору G поровой жидкости (в нефте-, во-донасыщенных породах) и обратно пропорциональна расходу Q •бурового раствора в единицу времени. Чтобы при интерпретации вычислить содержание газа в единице объема пласта, необходимо параллельно с газосодержанием выходящего бурового раствора Гвых регистрировать его расход Qвых и скорость бурения иб, учитывать диаметр скважины.
Существуют две разновидности газометрии: в процессе бурения и после бурения. В первом методе газосодержание выходящего бурового раствора исследуют одновременно с бурением. При исследовании вторым методом скважина должна предварительно простоять в течение времени, необходимого для обогащения газом неподвижного бурового раствора, заполняющего пробуренный ранее ствол, вследствие диффузии газов из пластов.
Осложняет интерпретацию результатов газометрии наличие растворенного газа в водоносных пластах, являются помехами для газометрии в процессе бурения также послевлияние вышележащих продуктивных пластов и опережающее проникновение фильтрата бурового раствора в пласт, оттесняющее часть нефти и газа из породы еще до ее разбуривания.
Основной вид газометрии — газометрия в процессе бурения (рис. 1), которая заключается: 1) в непрерывной дегазации части выходящего бурового раствора с помощью дегазатора, устанавливаемого на поплавках вблизи устья скважины; 2) в определении компонентного состава газовой смеси, выделенной дегазатором; 3) в определении глубин поступления газа в буровой раствор.
Дегазация бурового раствора осуществляется дегазаторами различного типа. Наиболее распространенные типы дегазаторов представляют собой небольшую камеру, удерживаемую двумя поплавками на плаву в желобе, по которому течет буровой раствор, выходящий из скважины. Газовая смесь, выделяющаяся в результате естественной дегазации жидкости вместе с некоторым количеством воздуха, отсасывается под действием слабого вакуума, создаваемого установкой. Для увеличения поверхности дегазируемой жидкости внутри камеры имеются ребра; для этой же цели проводится дробление потока с помощью лопастной вертушки 4, приводимой в действие электродвигателем.
Для сглаживаний пульсаций газосодержания газовоздушной смеси в новейших дегазаторах предусмотрен интегральный контур. Извлеченная из бурового раствора газовоздушная смесь снова поступает в дегазируемую порцию жидкости через интегрирующий контур с аэратором, который представляет собой сосуд или трубку с большим числом мелких отверстий, обеспечивающих барботирование газовоздушной смеси через буровой раствор.
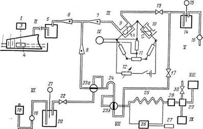
Рис. 1. Схема газометрии скважин.
/ — дезагазотор: / — желоб буровой; 2 — корпус дегазатора; 3 — электродвигатель дегазатора; 4 — лопастная вертушка; // — газовоздушная линия от дегазатора к станции;. /// — суммарный газоанализатор: 5 — отстойник с водой для очистки газовоздушной смеси от механиечских примесей; 6 — ротаметр для измерения расхода смеси через камеру-детектора; 7 — ротаметр для регулирования расхода смеси; 8 — ротаметр для измерения* расхода смеси через хроматермограф; 9, 10 — камеры с рабочим и компенсирующим элементами катарометра; 11 — реохорд для балансировки измерительного моста; 12 — переменный резистр для регулирования напряжения питания моста; 13 — вентиль для регулирования расхода смеси по ротаметру 7; IV — регистратор суммарных газопоказаний; V — установка вакуум-насоса: 14 — ресивер (емкость вакуум-насоса); 15 — вакуумметр; 16 — вакуум-насос; 17 — вентиль для регулирования расхода смеси по ротамет-Ру 6; VI — установка компрессора: 18 — фильтр для очистки воздуха; 19 — компрессор; 20 — ресивер компрессора; 21 — манометр; 22 — вентиль для регулирования давления в: пневматической линии; VII — хромотермограф; 23а и 236 — краны дозатора; 24 — дозатор; 25 — разделительная колонка; 26 — командный прибор для регулирования нагрева колонки и ее охлаждения; 27 — синхронный электродвигатель командного прибора; 28 — фильтр; 29 — плазменно-ионизационный детектор; 30 — вентиль для регулирования расхода воздуха через детектор; VIII — регистрирующий прибор хромотермографа; IX — генератор водорода для питания детектора хромотермографа
В результате происходит усреднение состава газовоздушной смеси за некоторое время и, следовательно, сглаживание кратковременных пульсаций. Часть газа из интегрирующего контура направляется на газоанализаторы газометрических (газокаротажных) станций, устанавливаемых на специальных автомобилях или прицепах. Суммарное содержание углеводородов в газовой смеси определяется в пульте суммарного газоанализатора с помощью катарометра. Он устанавливает содержание углеводородных газов (имеющих большую теплопроводность по сравнению с воздухом) по различию теплопроводности газовоздушной смеси, проходящей через рабочую камеру 9, и чистого воздуха, подаваемого в компенсационную камеру 10. Чувствительные элементы (резисторы), помещенные в эти камеры, служат плечами моста постоянного тока и несколько нагреваются током питания моста. С помощью реохорда И мост балансирует при пропускании через обе камеры чистого воздуха. При наличии в исследуемой смеси углеводородных газов, повышающих теплопроводность в рабочей камере, изменяется степень охлаждения ее чувствительного элемента, а значит, и электрическое сопротивление последнего, т. е. равновесие мостика нарушается. Связь величины тока, появляющегося при этом в измерительной диагонали места, с содержанием углеводородных газов смеси устанавливают путем калибровки, продувая камеру 9 смесями известного состава. Регистрирующий прибор, включенный в диагональ моста, фиксирует суммарное содержание углеводородных газов на диаграммной ленте в функции истинных глубин, вычисляемых специальным блоком станции, называемым запоминающим устройством. Компонентный состав углеводородов определяют с помощью газовой хроматографии. Основная часть хроматографа — разделительная хроматографическая колонка — трубка из нержавеющей стали, заполненная сорбентом — тонкоизмельченным пористым веществом, например силикагелем. При пропускании анализируемой смеси через колонку метан практически не сорбируется и проходит вместе с воздухом, выступающим здесь в роли инертного для детектора хроматографа газоносителя. Остальные, лучше сорбирующиеся углеводородные газы проходят через колонку с запаздыванием тем большим, чем выше номер предельного углеводорода. Для ускорения процесса и улучшения разделения отдельных компонентов газа применяют способ хроматермографии: колонку нагревают по заданной программе, а после выделения последнего компонента охлаждают. Таким образом, работа хроматографа дискретна. Длительность цикла 6 мин. Анализируемая смесь подается в трубку периодически с помощью кранов дозатора. Объемы компонентов газа, выходящих из разделительной трубки, измеряют пламенно-ионизационным детектором. Он содержит водородную керамическую горелку, сопло которой помещено между двумя цилиндрическими электродами, поддерживаемыми под высоким напряжением. При прохождении через горелку чистого воздуха его ионизации в водородном пламени практически не происходит. Если в потоке воздуха имеются углеводороды, то появляется интенсивная ионизация и возникает ток между электродами. Преимущество такого детектора — нечувствительность к наличию в анализируемой смеси водорода, обычно присутствующего в буровом растворе из-за коррозии бурильных труб. Непрерывно регистрируя ток на выходе детектора, получают хроматограмму, представляющую собой кривую с рядом пиков, площади которых пропорциональны содержанию соответствующих компонентов газовой смеси. Для повышения производительности анализов в современных газометрических станциях предусмотрены электронные блоки, измеряющие непосредственно площади под пиками или регистрирующие их амплитуды. Значения амплитуд для шести компонентов (C—С6) фиксируют на диаграммной ленте дискретно с некоторым шагом по глубине.
