Автоматизация линии раздачи кормов в свинарникеРефераты >> Ботаника и сельское хоз-во >> Автоматизация линии раздачи кормов в свинарнике
Содержание
Введение
1. Описание работы технологической линии
2. Анализ вариантов управления и существующего объема автоматизации технологической линии
3. Техническое задание (требования к схеме управления)
4. Разработка алгоритма управления оборудованием технологической линии
5. Разработка структуры управления в автоматическом режиме работы оборудования
6. Разработка полной принципиальной электрической схемы
7. Выбор средств автоматизации
7.1 Расчет параметров потребителей
7.2 Выбор автоматических выключателей
7.3 Выбор магнитных пускателей
7.4 Выбор тепловых реле
7.5 Выбор промежуточного реле
7.6 Выбор сигнальной арматуры
7.7 Выбор кнопок управления
7.8 Выбор контроллера
7.9 Выбор датчиков
8. Описание работы полной принципиальной электрической схемы
9. Разработка щита автоматики
Выводы
Литература
Введение
Автоматизация технологических процессов является одним из решающих факторов повышения производительности и улучшения условий труда. Все существующие и строящиеся промышленные объекты в той или иной степени оснащаются средствами автоматизации. Проектами наиболее сложных производств, предусматривается комплексная автоматизация ряда технологических процессов. Практически все институты, занимающиеся проектированием, ведут разработки проектов автоматизации, а также занимаются подготовкой высококвалифицированных специалистов в этой области. Широкое внедрения средств автоматизации стало возможным только после осуществления комплексной механизации и электрификации сельскохозяйственного производства. В сельском хозяйстве развернута большая организационная и научно - исследовательская работа по созданию систем автоматизации, приборов специфического назначения, которые в ближайшие годы дадут колоссальный экономический эффект.
Автоматизация сельскохозяйственного производства повышает надежность и продлевает срок службы оборудования, облегчает и оздоровляет условия труда, повышает безопасность труда и делает его более приспособленным, сокращается использование рабочей силы и экономические затраты, увеличивается количество и качество продукции, уменьшается процесс стирания различии между трудом.
Автоматизация в сельском хозяйстве имеет и свои особенности. Основные технологические процессы производства сельскохозяйственной продукции непрерывно связаны с биологическими процессами. Нарушения биологического режима приводит не только к недовыполнению плана, но и к порче жилых обетов (животных, птицы, растений). Увеличения выхода продукции можно добиться за счет улучшения условий содержания животных и лучшего воздействия на растений.
1. Описание работы технологической линии
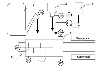
Схема линии раздачи корма в свинарнике представлена на рисунке 1.1.
Линия раздачи кормосмеси в свинарнике состоит из мобильного кормораздатчика и питателей-дозаторов мятого картофеля, обрата и комбикормов.
Если кормораздатчик-смеситель находится в исходном положении под питателями кормов, и в дозаторах-питателях имеется корм минимум на одну дачу, кратковременным срабатыванием контактов суточного реле времени включается линия загрузки, и кормораздатчик загружается кормом, после чего кормораздатчик перемещается к кормушкам, и происходит раздача кормосмеси. После завершения раздачи кормораздатчик возвращается в исходное положение.
Рисунок 1.1 – Технологическая схема линии раздачи корма в свинарнике: 1 — запарник-питатель картофеля; 2 — дозатор-питатель концкормов; 3 — емкость для обрата; 4 — раздатчик-смеситель кормов; 5 — выгрузное устройство; 6 — мешалка; 7 — насос; М5 — привод кормораздатчика (кормораздатчик на рисунке показан в плане).
Включается привод смесителя, и происходит одновременная загрузка кормораздатчика-смесителя кормами. После завершения загрузки кормами кормораздатчик перемещается к началу кормушек, и если процесс смешивания завершен, при движении вдоль кормушек производится раздача корма. Если процесс смешивания незавершен, кормораздатчик останавливается до его завершения, а затем происходит раздача. В конце кормушек кормораздатчик останавливается, и с выдержкой времени необходимой для выгрузки остатков корма и снятия инерционности от прямого движения раздатчика включается реверс привода М5, и кормораздатчик возвращается в исходное положение. При раздаче корм выгружается в оба ряда кормушек.
2. Анализ вариантов управления и существующего объема автоматизации технологической линии
Технологическая схема может иметь различные варианты реализации и автоматизации управления. Схемы приготовления корма могут иметь различную реализацию, определяемую зональными особенностями и принятой практикой кормления. Приготовление корма может осуществляться как в специализированных кормоцехах, либо может быть сблокировано со свинарником, либо иметь с ним транспортную связь. Раздачу корма на свинокомплексе реализуют по средствам передвижных (мобильных) и стационарных кормораздатчиков. Выбор типа зависит от способа кормления, зональных особенностей, условий содержания свиней, организации работ на ферме и других. Так же возможны два основных типа дозирования: объемный и весовой.
Схему управления можно реализовать как на основании релейно-контактной схемы, так и на базе контроллера. В курсовой работе схему реализуем на базе контроллера, что обусловлено следующими факторами:
1 надежность (исключение из схемы большого количества релейно-контактных элементов и регуляторов, что повышает надежность и позволяет проще устранять неполадки (сокращает возможные места их появления));
2 простота исполнения (удобный и доступный интерфейс контроллера позволяет реализовывать на нем требуемые задачи при минимуме затрачиваемых усилий);
3 возможность мониторинга (контроллер позволяет выполнять контроль и мониторинг, выполняемого процесса в реальном времени);
4 функциональность (в случае изменения технологического процесса (времени срабатывания, задержек, очередности выполняемых процессов, уставок), можно обойтись без внедрения новых элементов схемы, путем перепрограммирования контроллера);
5 экономическая целесообразность (стоимость контроллера при значительных реализуемых схемах, ниже стоимости аппаратуры, используемой без применения контроллера. Во многих случаях, применение контроллеров, не требует наличия постоянного обслуживающего персонала).
Таким образом, целесообразность применения контроллера при реализации алгоритма управления обоснована.
В целях автоматизации линии раздачи кормов в коровнике, рассмотрим агрегаты, входящие в состав линии:
Питатель картофеля, приводящийся в движение электродвигателем АИР90L4 мощностью 2,2 кВт и синхронной частотой вращения 1500 мин-1, дозатор – питатель кормнцкормов и насос обрата, приводящиеся в движение электродвигателями АИР71В4 мощностью 0,75 кВт и синхронной частотой вращения 1500 мин-1 , мешалка, приводящийся в движение электродвигателем АИР100S4 мощностью 3 кВт и синхронной частотой вращения 1500 мин-1 , выгрузные устройства с двигателем АИР80А4 мощностью 1,1 кВт и синхронной частотой вращения 1500 мин-1.
