Адипиновая кислота
Рис.3. Схема установки с двумя трубчатыми реакторами для проведения процесса под давлением 2-5 ат: 1-циркуляционный насос, 2 – реакторы, 3- нагреватель, 4- сепараторы, 5- отдувочная колонна, 6- колонна концентрирования.
![]() |
Рис.4. Периодическая схема выделения адипиновой кислоты: 1-приемный сборник; 2,8- кристаллизаторы; 3,9- холодильники; 4,7,10 – буферные сборники; 5,11 –центрифуги; 6- сборник-растворитель; 12- сушильный барабан.
Для получения адипиновой кислоты высокого качества раствор адипиновой кислоты перед перекристаллизацией обрабатывают активированным углем осветляющим марки А. Данный процесс выделения адипиновой кислоты малопроизводителен и может быть использован в производствах небольшой мощности. Главная причина, которая ограничивает производительность процесса, является периодичность основных технологических стадий и техническое несовершенство аппаратуры, применяемой в процессе кристаллизации. При кристаллизации данным способом суспензия содержит кристаллы разной величины, для полного выделения которых малопригодны высокопроизводительные центрифуги, поэтому отделение кристаллов в большинстве случаев приходится производить на фильтрах. Кроме того обильное отложение кристаллов на стенках кристаллизаторов препятствует интенсивному теплообмену. И чтобы уменьшить осаждение кристаллов и улучшить условия теплообмена, приходится осуществлять интенсивную циркуляцию раствора с линейной скоростью около 3 м/сек. Однако при такой скорости циркуляции происходит дополнительное механическое измельчение кристаллов. Все эти обстоятельства усложняют механизацию и автоматизацию процесса и вызывают необходимость применения малопроизводительного ручного труда. Вследствие этого использование периодического способа выделения адипиновой кислоты для крупнотоннажных производств нецелесообразно.
Непрерывное выделение адипиновой кислоты из реакционных растворов потребовало специальных исследований по определению оптимального режима работы основных аппаратов и разработки аппаратурного оформления процесса. На основании анализа работы опытных аппаратов, промышленных испытаний и литературных данных для процесса выделения адипиновой кислоты из реакционных растворов рекомендуется следующая технологическая схема (Рис.5).
Рис. 5. Непрерывная схема выделения адипиновой кислоты: 1,5 – кристаллизаторы; 2,6 – сгустители, 3,7- центрифуги; 4- растворитель; 8- сборник маточного раствора; 9- сушилка; 10- калорифер; 11- вентилятор.
В данной схеме применены кристаллизаторы со взвешенным слоем кристаллов и с охлаждением раствора в выносных холодильниках. Вместо этих аппаратов с равным успехом можно использовать ивакуум -кристаллизаторы.
Промышленное производство адипиновой кислоты методом доокисления азотной кислотой продуктов воздушного окисления циклогексана включает следующие стадии:
• доокисление азотной кислотой органического сырья;
• выделение из реакционных растворов адипиновой кислоты и ее очистка;
• регенерация азотной кислоты из реакционных растворов и получение плава низшихдикарбоновых кислот (ДНК);
• абсорбция окислов азота из реакционных газов с целью выделения азотной кислоты и санитарной очистки выхлопных газов.
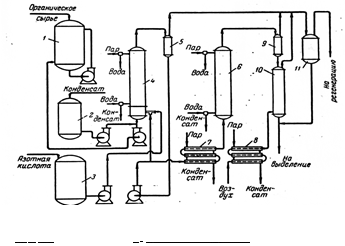
На Рис. 6 приводится схема основных стадий производства.
Рис. 6. Принципиальная схема отделения доокисления: 1-сборник органического сырья; 2 – сборник парового конденсата; 3- сборник азотной кислоты; 4 – реактор первой ступени; 5- сепаратор первой ступени; 6 – реактор второй ступени; 7 – подогреватель реакционного раствора; 8- подогреватель воздуха; 9- сепаратор второй ступени; 10 – колонна отдувки реакционных газов; 11- сепаратор-ловушка.
Для проведения непрерывного процесса доокисления в крупных промышленных установках необходимо обратить внимание на некоторые особенности его осуществления. Наибольший выход адипиновой кислоты при доокислении получают в том случае, когда соотношение количеств азотной кислоты ( в расчете на 100%-ную) и органического сырья составляет 6-7 моль НN03 на 1 моль органического сырья.
Увеличение количества подаваемой азотной кислоты приводит к некоторому, снижению выхода адипиновой кислоты и, что особенно важно для крупнотоннажного промышленного производства, создает значительные трудности при выделении адипиновой кислоты из реакционных растворов и при регенерации азотной кислоты.
Уменьшение количества подаваемой азотной кислоты также приводит к снижению выхода адипиновой кислоты, но к уже более значительному, так как при этом резко увеличивается выход побочных продуктов.
Прекращение подачи азотной кислоты при продолжающейся подаче органического сырья может привести к резкому повышению температуры и давления в реакторе. Поэтому для обеспечения безопасного и стабильного проведения непрерывного процесса доокисления следует строго поддерживать необходимое соотношение азотной кислоты и органического сырья в реакторе первой ступени.
Блокировка сырьевых насосов должна гарантировать немедленное прекращение подачи органического сырья при внезапном прекращении подачи азотной кислоты. При монтаже и эксплуатации оборудования необходимо учитывать, что из реакционных растворов, полученных при доокислении азотной кислотой продуктов воздушного окисления циклогексана, могут кристаллизоваться дикарбоновые кислоты. Поэтому следует избегать прокладки длинных трубопроводов для транспортировки этих растворов. В коммуникациях должны быть исключены застойные зоны и по возможности уменьшено число колен на трубопроводах. Особое внимание следует уделять обогреву и изоляции коммуникаций и импульсных линий контрольно-измерительных приборов.
Ниже приводится технологическая схема выделения адипиновой кислоты и регенерации азотной кислоты (Рис.7).
Рис. 7. Технологическая схема выделения адипиновой кислоты и регенерация азотной кислоты: 1-сборник реакционных растворов доокисления; 2- вакуум-кристаллизатор первого выделения; 3,11,16,17,21- конденсаторы; 4,24- декантаторы; 5,27 – центрифуги; 6- растворитель; 7 – вакуум-фильтр; 8- угольный фильтр, 9- катионитная колонна; 10- фильтр очистки от катионита; 12- вакуум-кристаллизатор перекристаллизации; 13-кристаллизатор дополнительного выделения адипиновой кислоты; 14,28,29, 30,31 – сборники; 15,23 – выпарные аппараты; 18 – ректификационная колонна; 19,20,22 – выпарная станция; 25- циклон; 26- мокрый скруббер; 32 – сушилка с кипящим слоем.

