Современные конструкции фильтровальных аппаратов
Скорость фильтрования на медленных фильтрах при форсированном режиме не должна превышать 0,2 . 0,3 м/ч. В случае невыполнения этого требования либо увеличивают число фильтров, либо уменьшают скорость фильтрования при нормальном режиме. Медленные фильтры при очистке со снятием верхнего слоя песка рекомендуется применять на станциях безреагентной очистки с производительностью с 1000 м3/сут при мутности исходной воды до 50 мг/л. При большей 'мутности сильно сокращается продолжительность рабочего периода, и фильтры приходится часто чистить. При гидравлическом смыве загрязнений пленки (без удаления песка) на медленных фильтрах можно осветлять воду с большой мутностью — до 1500 мг/л. Их можно применять на станциях с любой производительностью. Когда мутность воды в источнике превышает допустимую, необходимо перед медленными фильтрами воду предварительно осветлять в горизонтальных отстойниках или на предвариельных фильтрах (так называемых префильтрах). Префильтры также рекомендуется применять при большом содержании в воде планктона — мельчайших водорослей, развивающихся летом преимущественно в водах озер и водохранилищ. Попадая на медленные фильтры, планктон увеличивает потери напора, а, следовательно, и число чисток фильтров. Префильтры представляют собой крупнозернистые песчаные фильтры с крупностью зерен 1 . 2 мм и толщиной фильтрующего слоя 0,7 м. Скорость фильтрования воды на префильтрах от 3 до 5 м/ч (в зависимости от мутности). Префильтры очищают путем промывки обратным током воды. Конструкция префильтров во многом сходна с конструкцией скорых фильтров, описанных выше. Предварительное осветление воды в ряде случаев требуется только во время паводка или цветения воды, т. е. в теплое время года. Это позволяет строить префильтры на открытом воздухе без перекрытия, что удешевляет их стоимость. Вместо префильтров для борьбы с планктоном можно применять также микрофильтры. Недостатками медленных фильтров являются их значительная строительная стоимость и большая занимаемая ими площадь (при производительности 2000 м3/сут для фильтров необходима площадь 1 га), что главным образом и послужило причиной для отказа от применения их на крупных водоочистных комплексах. Простота эксплуатации (ввиду отсутствия сооружений для коагулирования взвеси) обусловливает целесообразность их использования при известных условиях на малых установках.
Намывные фильтры
фильтр фильтрование осадок
При очистке маломутных (мутность до 40 мг/л) и малоцветных (цветность до 30°) вод для промышленного и коммунального водоснабжения, для снабжения водой в полевых условиях получил распространение метод, основанный на фильтровании через слой специального фильтрующего порошка, предварительно нанесенного на фильтрующую основу. В качестве фильтрующих перегородок используют плоские и цилиндрические пористые керамические, сетчатые и каркасно навитые элементы. В качестве фильтрующих порошков применяют диатомит, целлюлозу, асбест, бентонит, древесную муку и опилки и др.
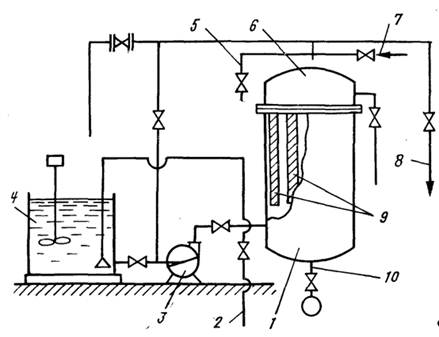
Намывные фильтры (рис. 12.24) снижают содержание органических веществ примерно на 50%, дают хорошие результаты по удалению железа, масел, бактерий. Они, как правило, работают по напорной схеме, реже как гравитационные и вакуумные.
Рис. 12.24. Намывной фильтр
1 — распределительный объем фильтра; 2, 8 — подача и отвод воды; 9 — фильтрующие керамические патроны; 4 — бак приготовления фильтрующей суспензии; 6 — камера обработанной воды; 7 — подача промывной воды; 10 — сброс осадка; 3 — насос; 5 — сброс воздуха
Наружная поверхность фильтрующих элементов служит основой, на которой откладывается слой фильтрующего порошка. Такой слой наносится на фильтрующий элемент перед началом работы фильтра. Для этого производится намыв суспензии фильтрующего порошка. Расход порошка при этом составляет 300 . 400 г/м2 фильтрующей поверхности. На эту операцию затрачивается 3 . 5 мин. Равномерный слой порошка удерживается на поверхности фильтрующего элемента за счет разницы давлений в корпусе фильтра и внутри фильтрующего элемента.
Известен и другой режим работы фильтра, при котором для предотвращения образования на поверхности фильтрующего слоя малопроницаемой пленки из отфильтрованных веществ в воду непрерывно или периодически (помимо первоначальной зарядки) вводят небольшие количества фильтрующего порошка порядка 3 . 10 мг/л. Это значительно удлиняет фильтроцикл. Скорость фильтрования назначается 1 . 50 м/ч (по отношению к фильтрующей поверхности), продолжительность фильтроцикла 36 . 60 ч, потери напора 0,15 . 0,2 МПа, расход воды на промывку 0,5 . 0,7%, продолжительность промывки 15 мин.
Исследования в области изучения закономерности процесса фильтрования с образованием слоя осадка позволяют утверждать, что этот процесс отличается чрезвычайной сложностью, обусловленной воздействием большого числа разнородных факторов. По своей природе эти факторы можно разделить на макро- и микрофакторы. Макрофакторы (перепад давления, вязкость жидкой фазы, концентрация суспензии) поддаются непосредственному измерению, микрофакторы (структура осадка, пористость, поверхностные явления, степень коагуляции и пептизации и т. д.) не могут быть точно определены и математически описаны.
При расчете намывных фильтров обычно используют уравнение, устанавливающее зависимость между макрофакторами, а для влияния микрофакторов вводятся постоянные, определяемые экспериментально (удельное сопротивление осадка, сопротивление фильтровальной перегородки). Современная теория фильтрования с образованием осадка располагает целым рядом уравнений, предназначенных для технологического расчета промышленных установок. Для правильного выбора существующего расчетного уравнения необходимо четкое определение вида и режима рабочего процесса в каждом отдельном случае.
Вид фильтрования определяется соотношением
(12.75)
где R — общее сопротивление фильтрующей перегородки и слоя, м; V — объем фильтрата, м3; b — показатель степени, зависящий от вида фильтрования (с полным закупориванием пор Ь=2; с постепенным закупориванием пор Ь=3/2; промежуточного вида b= 1; с образованием осадка Ь=0); k—коэффициент пропорциональности.
Уравнение (12.75) показывает, что интенсивность возрастания общего сопротивления по мере увеличения количества фильтрата пропорционально этому сопротивлению в определенной степени, зависящей от режима фильтрования.
Известно, что при осветлении малоконцентрированных суспензий первой стадией процесса является фильтрование с постепенным закупориванием пор фильтрующей перегородки. Эта стадия заканчивается по достижении определенного отношения объема твердых частиц, задержавшихся в порах, к объему самих пор, после чего наступает стадия фильтрования с образованием осадка.
