Определение оптимальных рабочих параметров процесса экстрактивной ректификации смеси ацетон-хлороформ в сложной колонне с боковой секцией
Линия равновесия бинарной смеси при наличии разделяющего компонента представлена на рис.1.1 (сплошная линия) в сравнении с равновесием без него (штриховая линия). Очевидно, что количественный эффект разделяющего компонента при прочих равных условиях определяется его концентрацией в разделяемой смеси. Поэтому в случае непрерывной ректификации на линии равновесия наблюдается скачок концентраций в паровой фазе (в точке с абсциссой х1), обусловленный изменением концентрации экстрагирующего агента в жидкости при подаче в колонну исходной смеси.
Рис.1.1. Диаграмма равновесия и построение теоретических ступеней в присутствии экстрагирующего агента.
К экстрагирующему агенту предъявляется ряд требований помимо избирательного растворения одного из компонентов разделяемой смеси; основные из этих требований следующие:
1) он не должен образовывать азеотропов с компонентами исходной смеси (чтобы его можно было без затруднений впоследствии отделить от них с целью его регенерации и получения чистых компонентов);
2) он должен существенно отличаться от компонентов исходной смеси по температуре кипения, т.е быть значительно более труднолетучим, чем ВКК исходной смеси, или (это бывает реже) значительно более легколетучим, чем НКК исходной смеси (что позволяет его выделять без больших энергетических и капитальных затрат).
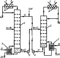
На рис.1.2 представлена схема разделения исходной смеси А+В методом экстрактивной ректификации с добавлением труднолетучего разделяющего агента С, хорошо растворяющего компонент В. Компонент С подается на одну из верхних тарелок колонны 1 и вместе с флегмой стекает вниз по колонне. Растворяя в себе компонент В, разделяющий агент С понижает тем самым упругость его паров и способствует разделению А и В. Верхний продукт колонны 1 представляет собой компонент А заданной чистоты, а нижний продукт — смесь В+С. Насосом 3 эта смесь подается в колонну 2, где методом обычной ректификации получают компоненты В (верхний продукт) и С (нижний продукт). При этом колонна 2, как правило, отличается небольшой высотой и работает с небольшим флегмовым числом, поскольку компоненты В и С существенно различаются по температуре кипения (см. второе требование к экстрагирующему агенту). Экстрагирующий агент С насосом 4 подают в колонну 1, замыкая цикл по компоненту С. Результатом работы по такой схеме является разделение исходной смеси А+В на отдельные компоненты А и В, причем некоторые потери разделяющего компонента С с этими продуктами восполняются.
Рис.1.2. Схема установки для экстрактивной ректификации: 1,2- ректификационные колонны, 3,4- насосы, 5- кипятильники, 6- конденсаторы; I- охлаждающая вода, II- греющий пар, III-конденсат, IV- восполнение потерь экстрагирующего агента.
В том случае, если экстрагирующий агент является легколетучим, т.е. отличается наиболее низкой температурой кипения (t<tA) в колонну 1 он подается снизу, а выводится вместе с низкокипящим компонентом А- сверху. Высококипящий компонент В отводится снизу колонны 1, а смесь А+С разделяется в колонне 2.
Примеры применения экстрактивной ректификации в промышленности.
Способ получения изопрена.
Экстрактивную ректификацию в промышленности используют главным образом для разделения.
В [6] предложен способ получения изопрена путем взаимодействия изобутилена, содержащегося во фракции углеводородов С4, с водой в присутствии кислотного катализатора с последующим выделением потока, содержащего преимущественно образующийся трет-бутанол, взаимодействием полученного трет-бутанола с формальдегидом в присутствии кислотного катализатора при повышенной температуре и давлении с разделением реакционной массы на водный и масляный слой и выделением изопрена из масляного слоя с использованием ректификации и, возможно, водной отмывки. Изопрен подвергают очистке от кислородсодержащих соединений экстрактивной ректификацией с использованием в качестве селективного растворителя полученный трет-бутанол, с последующей десорбцией кислородсодержащего соединения из насыщенного растворителя и подачей десорбированного растворителя на взаимодействие с формальдегидом. Из насыщенного растворителя десорбирует 30-95% кислородсодержащих соединений. Подаваемый на очистку изопрен содержит 2,0-20 мас.% трет-бутанола. Получаемый трет-бутанол, содержащий до 15 мас.% воды, подвергают контактированию с жидким потоком изопрена, выводимого сверху или в качестве бокового потока из верхней части колонны экстрактивной ректификации, после чего отделяют образующийся нижний слой, содержащий изопрен и трет-бутанол, направляют в верхнюю часть колонны экстрактивной ректификации.
Способ очистки изопрена.
В [7] предложен способ очистки изопрена от примесей, мешающих стереорегулярной полимеризации, экстрактивной ректификацией в присутствии разделяющего агента, содержащего 0,005-10 мас. % гидроокиси щелочного металла. С целью упрощения технологии процесса и снижения энергозатрат, в качестве разделяющего агента используют высококипящий побочный продукт, образующийся на стадиях синтеза или разложения диметилдиоксана в изопрен в процессе его производства из изобутилена и формальдегида, или высококипящий побочный продукт, образующийся в процессе одностадийного производства изопрена из изобутилена и формальдегида.
Способ выделения и очистки 1,3-диоксолана.
Изобретение [8] относится к способам выделения и очистки 1,3-диоксолана. из водных растворов, образующихся при взаимодействии этиленгликоля с формальдегидом (триоксан, параформ, формалин).
С целью увеличения выхода и упрощения технологии процесса за счет исключения стадии щелочной промывки из процесса осушки 1,3-диоксолана и повышения экологической чистоты технологии разделения азеотропной смеси 1,3-диоксолан-вода, проводят экстрактивную ректификацию с использованием в качестве экстрагента этиленгликоль. Предлагаемое изобретение может быть использовано для получения 1,3-диоксолана, применяется в производстве полимером и сополимеров,
Способ разделения смесей близко кипящих углеводородов.
Авторами [9] предложен способ разделения смесей близко кипящих углеводородов путем экстрактивной ректификации. В качестве экстрагента используют ацетонитрил или его смеси с водой и другими экстрагентами, с последующей десорбцией углеводородов из ацетонитрила в присутствии аммиака. С целью снижения потерь ацетонитрила и аммиака, десорбцию осуществляют в присутствии органических азотсодержащих соединений с константой основной диссоциации 1∙10ˉ6-1∙10ˉ1 , в количестве, обеспечивающим рН ацетонитрила после десорбции при десятикратном разбавлении водой (7,1-11).
Способ разделения углеводородов С4-С5.
Авторами [10] предложен способ разделения углеводородов С4-С5 экстрактивной ректификацией в присутствии ацетонитрила и его смесей с водой и аммиаком с водной отмывкой углеводородов и отгонкой ацетонитрила из промывных вод, причем с целью упрощения технологии и снижения коррозии оборудования, процесс осуществляется в присутствии гидроокиси щелочного металла. Концентрация гидроокиси в экстрагенте составляет 0,0001-0,001 мас.% или в промывной воде 0,0001-0,01 мас.%. Возможно, процесс проводят в присутствии нитрита щелочного металла или органического амина при его концентрации в экстрагенте 0,0001-0,01 мас.%, а в промывной воде-0,0001-0,1 мас.%.
