Производство кальцинированной соды
возможность использования для подготовки жидкости накопители — «белые моря», — традиционно располагающиеся возле каждого завода, производящего соду аммиачным способом.
Способ подготовки дистиллерной жидкости, используемой для закачки, включает следующие стадии:
отстой дистиллерной суспензии в накопителе «белое море»;
разбавление осветленной дистиллерной жидкости водой с целью снятия пересыщения по гипсу;
карбонизация разбавленной дистиллерной жидкости газом известковых печей в присутствии ретурного шлама;
отстаивание и транспортирование прокарбонизованной дистиллерной жидкости. Очистка газа от вредных выбросов атмосферу
Выше, при описании технологической схемы получения извести, были описаны системы, позволяющие сократить выбросы пыли до предельно допустимых норм. Однако до настоящего времени серьезной проблемой было сокращение (исключение) выбросов в атмосферу токсичных газов: оксида углерода и диоксида серы, которые образуются в количестве 27 кг СО и 5,6 кг SO2 на 1 т соды. Для этой цели разработан аппарат регенеративного типа для дожигания токсичных газов, состоящий из двух реакционных камер, сообщающихся между собой через камеру сгорания. В камере сгорания происходит интенсивная турбулизация потока технологического газа, содержащего токсичные горючие компоненты и незначительное количество (1—2%) кислорода. Интенсивная турбулизация обеспечивает предварительное дожигание примесей (в частности, смолистых соединений) на развитой нагретой поверхности перед подачей газовой смеси на катализатор. В качестве катализатора применяют боксит, на поверхности которого происходит беспламенное сжигание оксида углерода, сероводорода и других токсичных горючих примесей при температуре 750—800°С. Процесс проводят в нестационарном режиме при периодических изменениях направления подачи в реакционные камеры обезвреживаемого газа с низкой температурой. Наилучшим является режим, при котором не расходуется природный газ, а необходимые температуры в зонах поддерживают за счет тепла, выделяющегося при дожигании газов.
Аппарат испытан в процессе обезвреживания оксида углерода в отходящие газах известково-обжигательных печей. При содержании в технологическом газе 1,5—2,3% СО аппарат работает в автотермическом режиме. Отходящие газы представляют собой вторичные энергетические ресурсы.
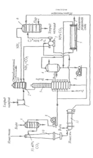
Схема производства соды аммиачным способом
![]() |
1-напорный бак; 2-абсорбер; 3-карбонизационная (осадительная) колонна; 4-холодильник; 5-фильтр; 6-колонна дистилляции (дистиллятор); 7-содовая печь (сушилка); 8-компрессор; 9-промыватель газа известковообжиговых печей; 10-известковообжиговя печь; 11-аппарат для гашения извести.
Список литературы
1. Зайцев И.Д., Гаткач Г.А., Стоев Н.Д. «Производство соды». – М.: «Химия»,1986г.
2. Сасс – Тисовский Б.А.«Производство соды». – Л.: «Ленхимсектор», 1932г.
3. Шокин И.Н., Крашенников С.А. «Технология кальцинированной соды и очищенного бикарбоната натрия». – М.: «Высшая школа», 1969 г.
4. «Общая химическая технология и основы промышленной экологии». Под ред. Ксензенко. – М.: «КолосС», 2003г.

