Производство кальцинированной соды
Рис. 3. Система Na+, NH+4║Cl-, HCO3- - H2O, Т 30ºС: А-NaС1; B-NaHCO3; C-NH4HCO3; D - NH4C1; i-количество Н2О - молей воды/1 моль Σ солей; i* -равновесное, inp - практическое R-отношение А : С, вступающих в реакцию; Р – солевой состав раствора
Рис.4. Проекция системы Na+, NH4+║Cl-, HCO-3- H2O, Т 30ºС: А-NaС1; B-NaHCO3; C-NH4HCO3; D - NH4C1; e – солевой состав эвтонических растворов двухкомпонентных систем; Р – нонвариантные точки четырех - компонентной системы; R – солевой состав реакционной смеси
Стабильной диагональю солевого квадрата, которая пересекает только два полюса кристаллизации, является диагональ бикарбоната натрия – хлорид аммония, соотношение между реагирующими компонентами выбирают графически по проекции диаграммы, учитывая необходимость получения бикарбоната натрия, не содержащего в твердой фазе аммонийных солей. Иллюстрацией этого приема служит рис 3. Он заключается в создании в растворе несколько увеличенного содержания воды по сравнению с нонвариантной фигуративной точкой Р1, на которую направлен луч кристаллизации.
Рис.5 Сечение диаграммы по ARP1:
i*LBN – количество воды в равновесном растворе; iR.пр – количество воды в технологическом растворе; ip1 - количество воды в растворе Р1; R – фигуративная точка реакционной смеси.
Сущность процесса может быть выражена таким образом, что при обработке насыщенного аммиаком рассола углекислым газом сперва происходит как – бы нейтрализация этого раствора углекислотой, сопровождающаяся значительным выделением тепла, а в дальнейшем, по мере повышения в растворе концентрации средней углеаммониевой соли, начинается ее обменное разложение с поваренной солью с образованием соды, которая при дальнейшем действии на раствор углекислоты образует наименее растворимое соединение – бикарбонат.
С практической точки зрения является интересным не только ход реакции и достижение наилучшего выхода бикарбоната, но и качество (физические свойства, структура) получаемого осадка бикарбоната. В заводских условиях, когда выпадение бикарбоната начинается при несколько повышенной температуре, а рост кристаллов – при охлаждении, получается крупно - кристаллический, хорошо отстаивающийся, хорошо фильтрующийся и хорошо промывающийся осадок. Пределом охлаждения на заводах чаще всего является температура 28 – 30ºС, но иногда и ниже – до 25ºС. Структура осадка имеет большое значение, так как легкость и скорость фильтрации и промывки сокращает расход пара на дистилляцию маточных жидкостей, а, кроме того, уменьшает остающуюся в бикарбонате после фильтрации влажность, что в свою очередь облегчает кальцинацию осадка и сокращает расход топлива на этот процесс. Слишком сильное охлаждение вызывает образование очень мелкого, илообразного осадка, который трудно фильтруется и нарушает и удорожает нормальный ход производства.
Очистка рассола поваренной соли
На содовых заводах сырой рассол очищают от примесей известково – содовым способом. В этом случае для осаждения солей кальция используют соду, для осаждения солей магния – известковую суспензию.
В основе известково-содового способа лежат реакции ионного обмена, приводящие к образованию труднорастворимых карбоната кальция и гидроксида магния:
Ca2++CO32-↔CaCO3; Mg2++2OH-↔Mg(OH)2
Полнота выделения ионов магния и кальция в осадок, а следовательно, степень очистки, определяется растворимостью СаСО3 и Mg(OH)2 в растворе хлорида натрия. Косвенным параметром, характеризующим полноту выделения Са2+ и Mg2+ в осадок, может служить величина pH, что важно при создании автоматической системы управления процессом очистки.
Основными трудностями первой стадии очистки рассола являются низкая скорость сгущения суспензии гидроксида магния и неудовлетворительная скорость фильтрования сгущенной суспензии. Установлено, что в процессе осаждения происходит образование аморфного (или близкого к аморфному) продукта с довольно высокой растворимостью. Продолжительность его существования зависит от состава маточного раствора, температуры и свойств используемой щелочи. Такой продукт представляет собой гидратированный гидроксид магния: Mg(OH)2·(Н2О)m. Расстояние между плоскостями спайности у такого гидроксида больше длины молекул воды. Процесс созревания осадка, который может продолжаться несколько суток, можно описать уравнением
Mg(OH)2·(Н2О)m→ Mg(OH)2+mН2О; 1<m<2.
В результате образуется гидроксид магния с хорошими седимен-тационными свойствами, имеющий решетку типа брусита.
Необходимо отметить, что с повышением температуры рассола увеличиваются скорость отстоя и уплотнение суспензии. С другой стороны, повышение температуры нежелательно для последующей стадии производства — абсорбции аммиака. Поэтому на стадии рассолоочистки температуру рассола поддерживают не выше 22 °С (при большом содержании ионов магния).
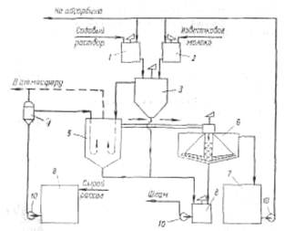
На рис. 6 приведена технологическая схема очистки рассола известково-содовым способом. В бак 1 подают содовый раствор, для приготовления которого используются кальцинированная сода и очищенный рассол. Из гасительного отделения цеха известковых печей в бак 2 поступает известковая суспензия (90 ±10 н. д.). Для регулирования титра известковой суспензии в мешалку-резервуар 2 подводят очищенный рассол. Далее реагенты поступают в смеситель 3.
Технологическая схема отделения очистки
Рис. 6 Схема отделения очистки рассола: 1 – бак содового раствора; 2 - бак известкового молока; 3 – смеситель; 4 – расширитель; 5 – реактор; 6 – отстойник; 7 – резервуар очищенного рассола; 8 – сборник шлама; 9 – сборник неочищенного рассола; 10 – насосы.
Процесс очистки рассола осуществляется непрерывно. Сырой рассол поступает из рассолопромысла в резервуары — хранилища сырого рассола 9. Основной поток сырого рассола центробежным насосом 10 через расширитель 4 направляется по трубопроводу в реактор. В случае необходимости часть сырого рассола нагревают за счет охлаждения газа содовых печей, после чего смешивают с основным потоком в расширителе. Труба, подводящая жидкость в реактор, имеет U-образную форму. Реактор не имеет мешалки. Требуемое перемешивание достигается за счет большой скорости поступления жидкости из U-образных труб реактора.
Для осуществления нормального течения процесса в реакторе температуру пульпы желательно поддерживать в пределах 17±3°С. Реактор соединен трубопроводом с отстойником 6. Суспензия поступает сверху в отстойник и по центральной трубе, не доходящей до дна, опускается вниз. Затем рассол поднимается вверх, отделяясь от твердой фазы. Осветленный рассол удаляется из отстойника через переливной желоб, расположенный по периферии. Шлам из нижней части отстойника через специальные трубы периодически спускается в сборник (шламовую мешалку) 8; сюда же поступает шлам из реактора 5.
