Выбор схемы развития районной электрической сетиРефераты >> Инвестиции >> Выбор схемы развития районной электрической сети
Основные назначения схем электрических соединений энергообъектов заключается в обеспечении связи присоединений между собой в различных режимах работы. Именно это определяет следующие основные требования к ГС:
- Надёжность – повреждение в каком-либо Присоединении или внутреннем элементе, по возможности, не должны приводить к потере питания исправных присоединений;
- Ремонтопригодность – вывод в ремонт, какого либо Присоединения или внутреннего элемента не должны, по возможности, приводить к потере питания исправных присоединений и снижению надёжности их питания;
- Гибкость – возможность быстрого восстановления питания исправных присоединений;
- Возможность расширения – возможность подключения к схеме новых присоединений без существенных изменений существующей части;
- Простота и наглядность – для снижения возможных ошибок эксплуатационного персонала;
- Экономичность – минимальная стоимость, при условии выполнения выше перечисленных требований.
Анализ надёжности схем электрических соединений осуществляется путём оценки последствий различных аварийных ситуаций, которые могут возникнуть на присоединениях и элементах ГС. Условно аварийные ситуации в ГС можно разбить на три группы:
- аварийные ситуации типа «отказ» - отказ какого-либо Присоединения или элемента ГС, возникающий при нормально работающей ГС;
- аварийные ситуации типа «ремонт» - ремонт какого-либо Присоединения или элемента ГС;
- аварийные ситуации типа «ремонт+отказ» - отказ какого-либо Присоединения или элемента ГС, возникающий в период проведения ремонтов элементов ГС.
Все известные в настоящее время ГС основаны на следующих принципах подключения присоединений:
- присоединение коммутируется одним выключателем;
- присоединение коммутируется двумя выключателями;
- присоединение коммутируется тремя и более выключателями;
В настоящее время разработано минимальное количество типовых схем РУ, охватывающих большинство встречающихся в практике случаев проектирования ПС и переключательных пунктов и позволяющих при этом достичь наиболее экономичных унифицированных решений. Для разработанного набора схем РУ выполняются типовые проектные решения компоновок сооружений, установки оборудования, устройств управления, релейной защиты, автоматики и строительной части ПС.
Применение типовых схем является обязательным при проектировании ПС. Применение нетиповых схем допускается при наличии соответствующих технико-экономических обоснований.
Проектирование схем РУ ПС сводится к выбору схемы из числа типовых в соответствии с правилами их применения.
6.2. Выбор схемы распределительного устройства высокого напряжения (РУВН).
К РУВН проектируемой подстанции подключаются две ВЛ и два трансформатора.
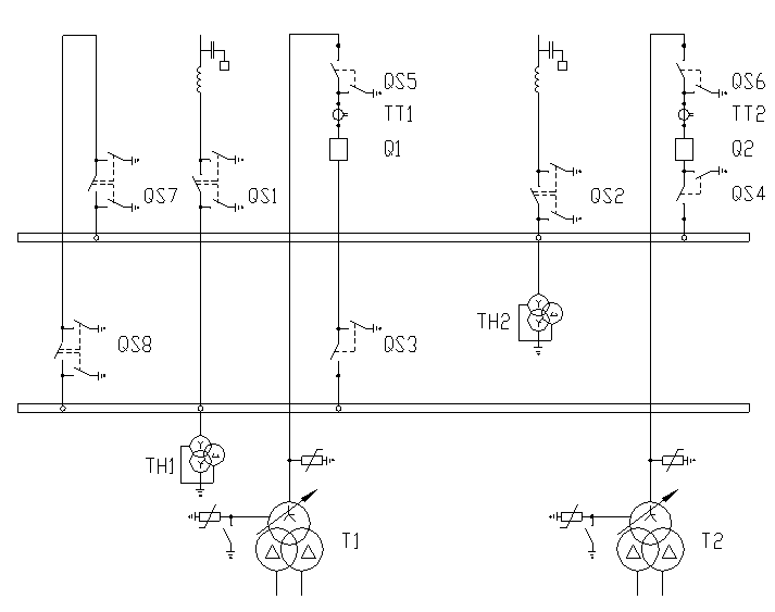
Подстанция относится к классу тупиковых подстанций. Для данного класса напряжения, набора внешних присоединений и мощности трансформаторов, с учётом того, что применение отделителей в условиях холодного климата не рекомендуется, принимаем к установке на проектируемой подстанции схему два блока линия трансформатор с неавтоматической перемычкой. (рис.6.1).
В нормальном режиме все коммутационное оборудование включено, за исключением разъединителей QS7 в ремонтной перемычке. ВЛ W1, W2 – линии, связывающие проектируемую подстанцию с энергосистемой.
Рассмотрим последствия аварийных ситуаций в данной схеме:
Отказ одного из трансформаторов (предположим Т1). При КЗ в Т1 происходит отключение выключателя Q1, питание потребителей подстанции осуществляется через Т2 с учётом его перегрузочной способностью.
Отказ одной линии связи с электростанцией (W1). При КЗ на W1 происходит отключение выключателя Q1, трансформатор Т1 теряет питание. После отключения W1 оперативный персонал отключает повреждённую линию линейным разъединителем, после этого замыкается ранее отключенный QS7, происходит включение Q1 иТ1 и восстанавливает питание.
Отказ одного из выключателей (Q1). При КЗ в Q1 отключается головной выключатель и W1. Питание всех потребителей подстанции осуществляется от W2 и Т2.
Таким образом, из приведённого анализа следует, что в выбранной схеме отсутствует простая (одиночная) аварийная ситуация, приводящая к отключению потребителей проектируемой подстанции.
Наиболее тяжёлой аварийной ситуацией является отказ одной питающих линий (W1) в период ремонта одного из трансформаторов (Т2), но и в этом случае имеется возможность обеспечить питание потребителей проектируемой подстанции от W2 через ремонтную перемычку QS7-QS8 и трансформатор Т1.
6.3. Выбор оборудования РУВН.
В распределительных устройствах ПС содержится большое количество электрических аппаратов и соединяющих их проводников. Выбор аппаратов и расчёт токоведущих частей аппаратов и проводников – важнейший этап проектирования ПС, от которого в значительной степени зависит надёжность её работы.
6.3.1. Выбор выключателей на стороне ВН.
Выключатель – это коммутационный аппарат, предназначенный для включения и отключения тока.
Выключатели предварительно выбираются по условиям работы: внутренняя или наружная установка, морозостойкость или тропическое исполнение, частота коммутаций, требуемые циклы АПВ (однократные, многократные, быстродействующие), степень быстродействия. Кроме того, решается вопрос о применении масляных или воздушных выключателей.
Согласно нормам технологического проектирования ПС в РУ 220кВ и ниже в большинстве случаев устанавливаются баковые маслообъёмные выключатели.
Выбор выключателей выполняется по следующим параметрам:
- номинальное напряжение аппарата должно быть больше или равно напряжению установки
;
- номинальный ток аппарата должен быть больше или равен току максимальному нагрузки;
;
- ток отключения должен быть больше или равен току расчётному
;
- ток электродинамической стойкости аппарата должен быть больше или равен ударному току
;
- термическая стойкость аппарата должна быть выше или равна термической стойкости, рассчитанной для точки короткого замыкания
,
где
- тепловой импульс тока короткого замыкания по расчёту;
- среднеквадратичное значение тока за время его протекания (ток термической стойкости) по каталогу;
-длительность протекания тока термической стойкости по
каталогу, с
Рассчитаем максимальный ток нагрузки:
(6.1)
