Химия и технология штатных бризантных взрывчатых веществ
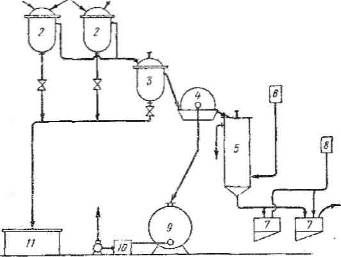
Рис. 2. Схема получения тэна с непрерывным отжимом отработанной кислоты: 1-напорный бак азотной кислоты, 2-основные нитраторы, 3 – буферный нитратор, 4-вакуум-фильтр, 5-промывная колонна, 6 и 8 – напорные баки для воды, 7-вакуум-воронка, 9-отстойник отработанной кислоты, 10-сборник, 11-аварийный бак
Рис. 3, Схема перекристаллизация тэна: 1-хранилище ацетона, 2-мерник-автомат ацетона, 3-подогреватель, 4-растворитель, 5-фильтр, 6-кристаллизатор, 7 и 9-мерник воды, 8 – вакуум-воронка, 10-сборник маточного ацетона
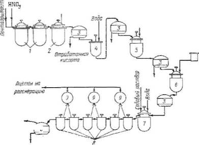
Рис. 4 Схема получения тэна с периодическим отжимом отработанной кислоты: 1-нитраторы, 2-разбавитель, 3-фильтры, 4-промывной аппарат, 5 – нейтрализатор, 6-растворитель, 7-кристаллизатор, 8-дистилляторы, 9 – конденсаторы ацетона
Рис. 5. Схема получения гексогена окислительным методом: 1-бак для охлаждения HNО3, 2-нитратор, 3 по 8-буферные аппараты для донитоовывания, 9, 10 – аппараты для окисления, 11 по 14-охладники, 15 – центрифуга, 16-приемник, 17 – метатель, 18-автоклавы, 19-аппарат для флегматизации, 20-фильтр-воронки, 21-мешки
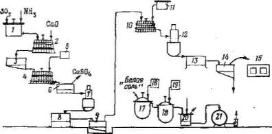
Рис. 6. Схема получения гексогена через сульфаминовую кислоту: 1 и 10-конденсаторы, 2 и 4-чаны для разложения, 3, 6, 9, 14 и 20 – фильтр-воронки, 7 и 12-выпарные колонны, 8 и 13-кристаллизаторы, 5, 11, 16 и 19 – мерники, 15-сушилка, 17-нитратор, 18-разбавитель, 19 – приемник
