Физико-химические основы адсорбционной очистки воды от органических веществ
В табл. 2 приведена характеристика наиболее часто применяемых активных углей.
Кроме активных углей при деструктивной адсорбционной очистке промышленных вод применяют бурый уголь, полукокс, кокс, торф, шлак, золу, гидроксиды металлов (в основном для извлечения высокомолекулярных соединений и разрушения коллоидных систем) и другие адсорбенты.
Регенерация активного угля является одним из основных вопросов, возникающих при адсорбционной очистке промышленных сточных вод. Цель регенерации – с одной стороны, десорбция адсорбированных молекул (при регенеративной очистке воды) или деструктивное их разрушение и, с другой стороны, восстановление адсорбционной способности активного угля.
Для удаления органических веществ с поверхности активного угля используют вытеснительную десорбцию, смещение равновесного состояния системы с помощью изменения концентрации адсорбата и температуры процесса, перевод молекул, например, слабых электролитов в диссоциированную (ионную) форму. При деструктивной регенерации применяют окисление химическими реагентами и термическую деструкцию.
Легколетучие органические вещества (например, этиловый спирт, бензол, толуол) удаляют обычно высокотемпературной десорбцией в парогазовой фазе. В качестве десорбирующего агента применяют воздух, инертные газы, острый насыщенный или перегретый водяной па, пары органических веществ. При использовании воздуха температура, как правило, не превышает 120 – 140°С. в случае перегретого пара – 200 – 300°С, дымовых и инертных газов – 300 – 500°С.
При жидкофазной вытеснительной десорбции обычно используют низкокипящие легко перегоняющиеся с водяным паром органические растворители (например, метиловый спирт, бензол, толуол, дихлорэтан бутилацетат), из которых адсорбция адсорбата происходит хуже, нежели из воды. Десорбция проводится на холоде или при нагревании, по окончании десорбции растворитель отгоняется из угля острым водяным паром или инертным теплоносителем.
Органические соединения удаляют из активного угля, промывая его водным раствором кислот (десорбция оснований) или щелочей (десорбция кислот).
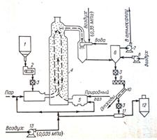
При деструктивной регенерации, когда адсорбированные вещества не представляют технической ценности, обычно применяют термические и окислительные (окисление хлором, озоном) методы. На рис. 9 приведена технологическая схема термической регенерации высокодисперсного активного угля.
Рис.9. Схема установки термической регенерации высокодисперсного активного угля
1 – сборник отработанного угля; 2 – весовой ленточный питатель; 3 – пневматический затвор; 4 – регенератор; 5 – камера сгорания; 6 – сепаратор; 7 – вытяжной вентилятор; 8 – вентилятор; 9 – шнек; 10 – фильтр; 11 – пневматический транспортер; 12 – сборник регенерированного угля; 13 – компрессор.
При термической регенерации потери активного угля составляют около 5 – 10%. В процессе многократного использования активный уголь частично дезактивируется, вследствие чего часть его заменяется свежим углем.
Термическая регенерация – процесс весьма сложный, многостадийный, затрагивающий не только сорбат, но и сам сорбент. Термическая регенерация приближена к технологии получения активных углей. При карбонизации сорбатов различного типа на угле большая часть примесей разлагается при 200 – 3500ºС, а при 4000ºС обычно разрушается около половины всего адсорбата. CO, CO2, CH4 - основные продукты разложения органического сорбата, выделяются при нагревании до 350 – 6000ºС. В теории стоимость такой регенерации составляет 50% стоимости нового активного угля. Это говорит о необходимости продолжения поиска и разработки новых высокоэффективных методов регенерации сорбентов.
Низкотемпературная термическая регенерация – это обработка сорбента паром или газом при 100 – 4000ºС. Процедура эта достаточно проста и во многих случаях ее ведут непосредственно в адсорберах. Водяной пар вследствие высокой энтальпии чаще других используют для низкотемпературной термической регенерации. Он безопасен и доступен в производстве. Для пропарки адсорбера необходимы лишь парогенератор и холодильник-конденсатор. Отработанный конденсат направляется либо на сжигание, либо на выделение ценного сорбата.
В последнее время изучаются методы регенерации с использованием излучения, под воздействием которого происходит деструкция сорбата. В малых дозах это излучение инициирует окисление кислородом на активном угле органических соединений, присутствующих в воде CO2 и H2O. Целесообразность применения того или иного метода регенерации активного угля определяется технико-экономическими параметрами процессов. [4]
|
Показатели |
Осветляющие древесные угли |
Рекуперационный уголь |
Газовые угли | ||||||
|
марки А |
марки Б |
молотый марки МД |
марки АР-3 |
марки АГ-2 |
марки БАУ |
марки КАД-иодный |
марки КАД-молотый |
марки СКТ | |
|
Основной размер зерен, мм |
< 0,04 |
< 0,04 |
– |
1 – 5,5 |
1 – 3,5 |
1 – 3,5 |
1 - 5 |
< 0,04 |
1 – 3,5 |
|
Насыпная масса, г/л |
– |
– |
– |
550 |
600 |
260 |
380 |
– |
420 |
|
Содержание влаги, % |
≤ 10 |
≤ 58 |
≤ 10 |
≤ 15 |
≤ 5 |
≤ 10 |
≤ 5 |
≤ 10 |
≤ 5 |
|
Содержание золы, % |
≤10 |
≤6 |
≤10 |
– |
– |
≤ 8 |
– |
– |
≤ 15 |
|
Прочность, % |
– |
– |
– |
≥ 90 |
≥ 70 |
– |
≥ 60 |
– |
≥ 65 |
|
Динамическая активность |
– |
– |
– |
≥ 115 г/л по бензолу |
≥ 45 мин по бензолу |
≥ 35% по хлору |
≥ 55% по йоду |
≥ 80% по йоду |
≥ 50% по бензолу |
